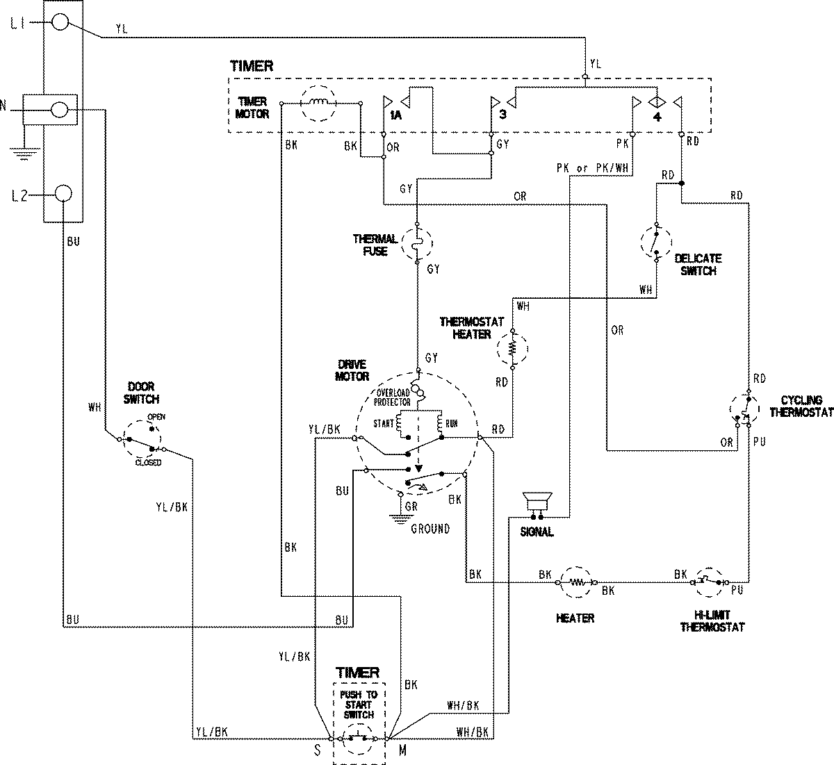
CYE3005AYW 06 – WIRING INFORMATION

CYE3005AYW 06 – WIRING INFORMATION

Products

PositionProduct
NIMAY 15003796