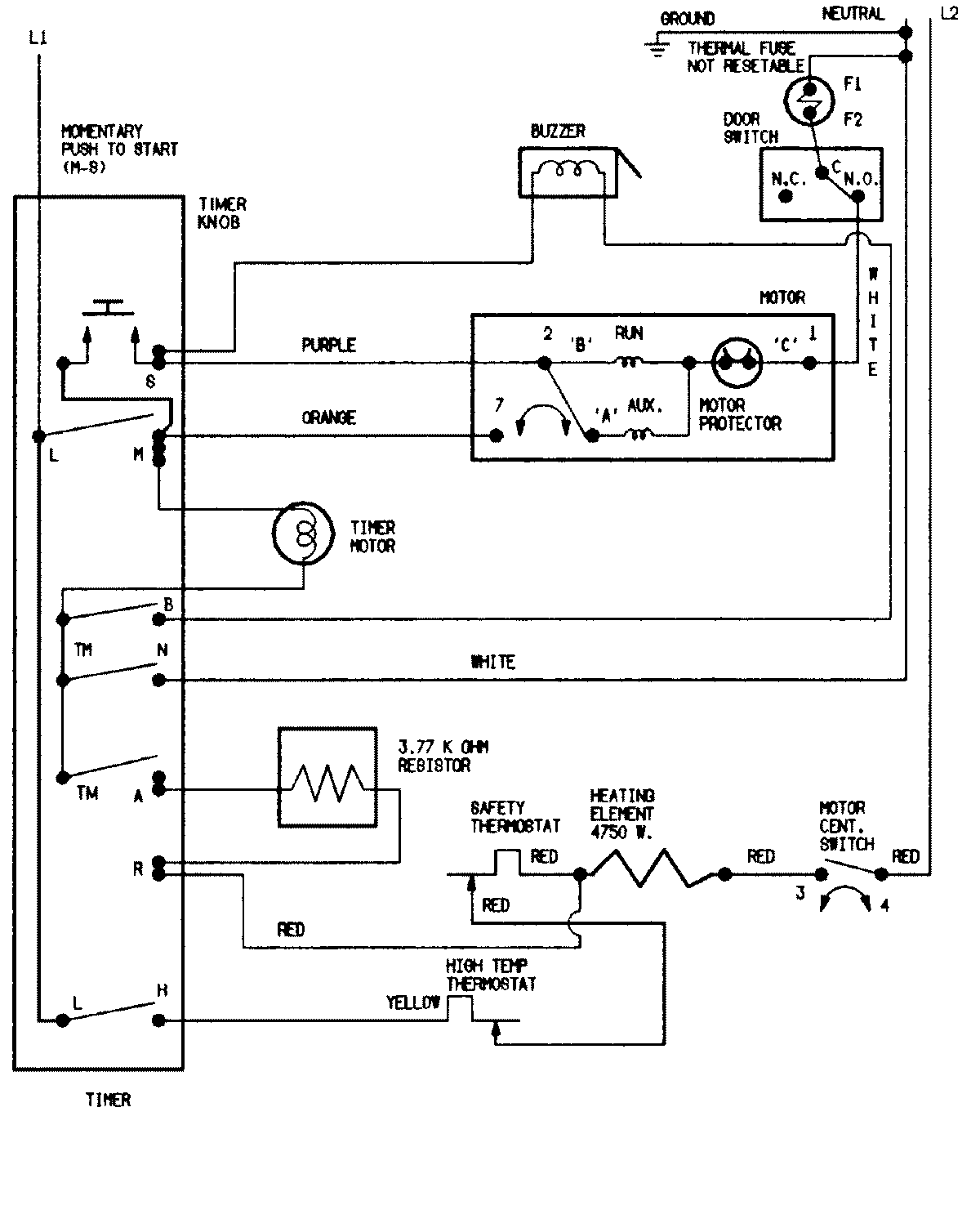
CYE4000AZS 07 – WIRING INFORMATION

CYE4000AZS 07 – WIRING INFORMATION

Products

PositionProduct
NIMAY 15002020