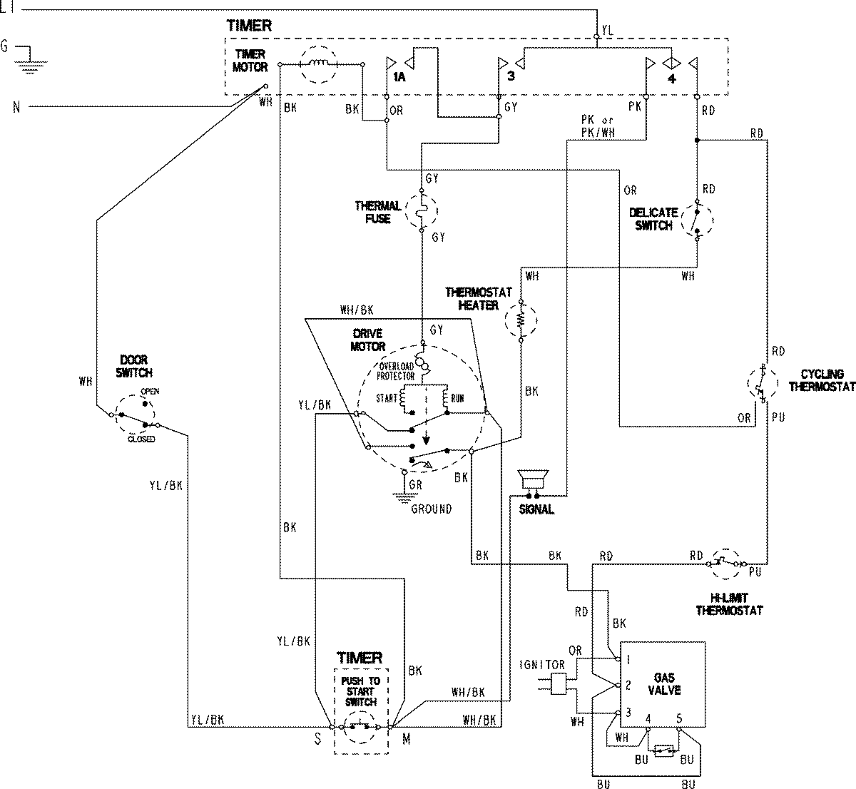
CYG3005AWW 06 – WIRING INFORMATIONadmin2025-04-26T08:55:01+00:00CYG3005AWW 06 – WIRING INFORMATION ProductsPositionProductNIMAY 15003798