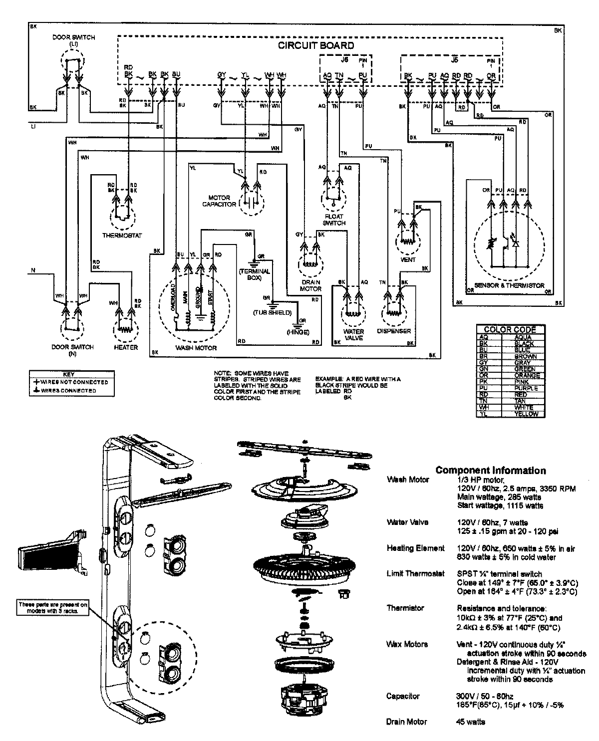
DB3710DB 08 – WIRING INFORMATIONadmin2025-04-26T08:56:39+00:00DB3710DB 08 – WIRING INFORMATION ProductsPositionProductNIMAY 15003316