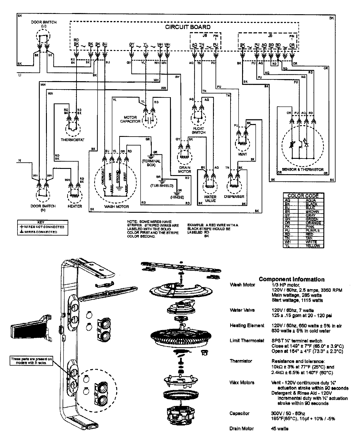
DB3710DW 08 – WIRING INFORMATIONadmin2025-04-26T08:56:40+00:00DB3710DW 08 – WIRING INFORMATION ProductsPositionProductNIMAY 15003316