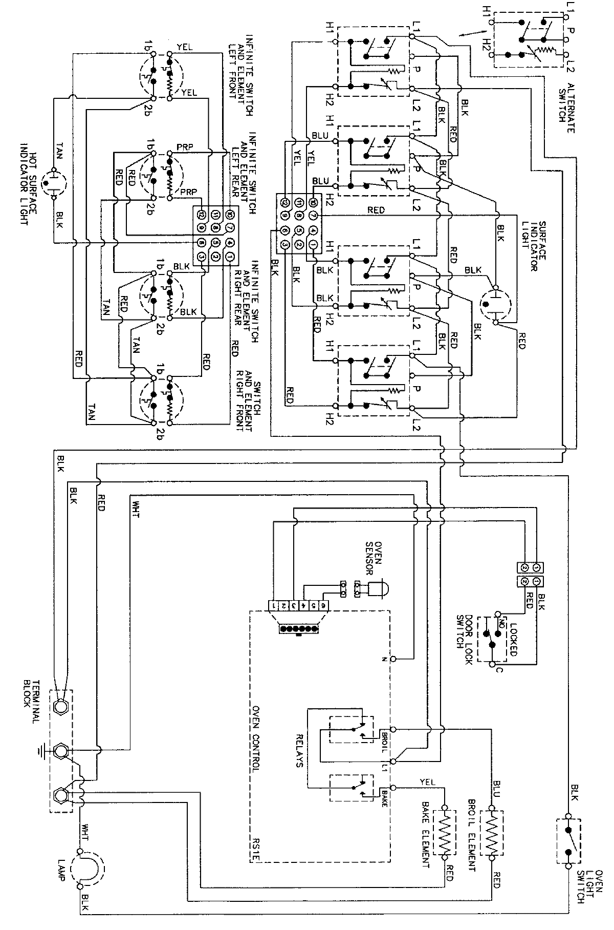
DCF4205BK 06 – WIRING INFORMATIONadmin2025-04-26T08:56:49+00:00DCF4205BK 06 – WIRING INFORMATION ProductsPositionProductNIMAY 15002273