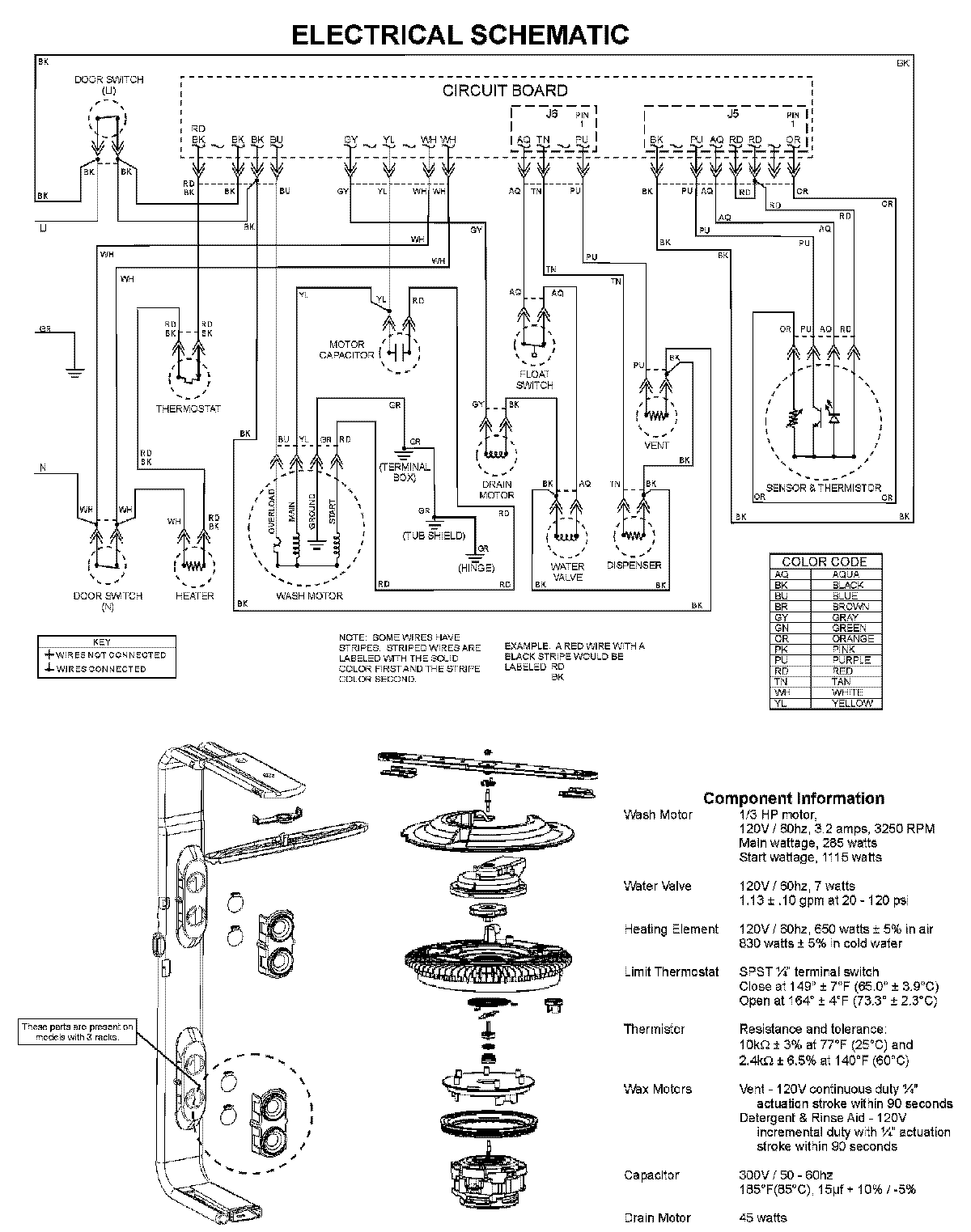
DDB1501AWW 08 – WIRING INFORMATIONadmin2025-04-26T08:56:22+00:00DDB1501AWW 08 – WIRING INFORMATION ProductsPositionProductNIMAY 15003703