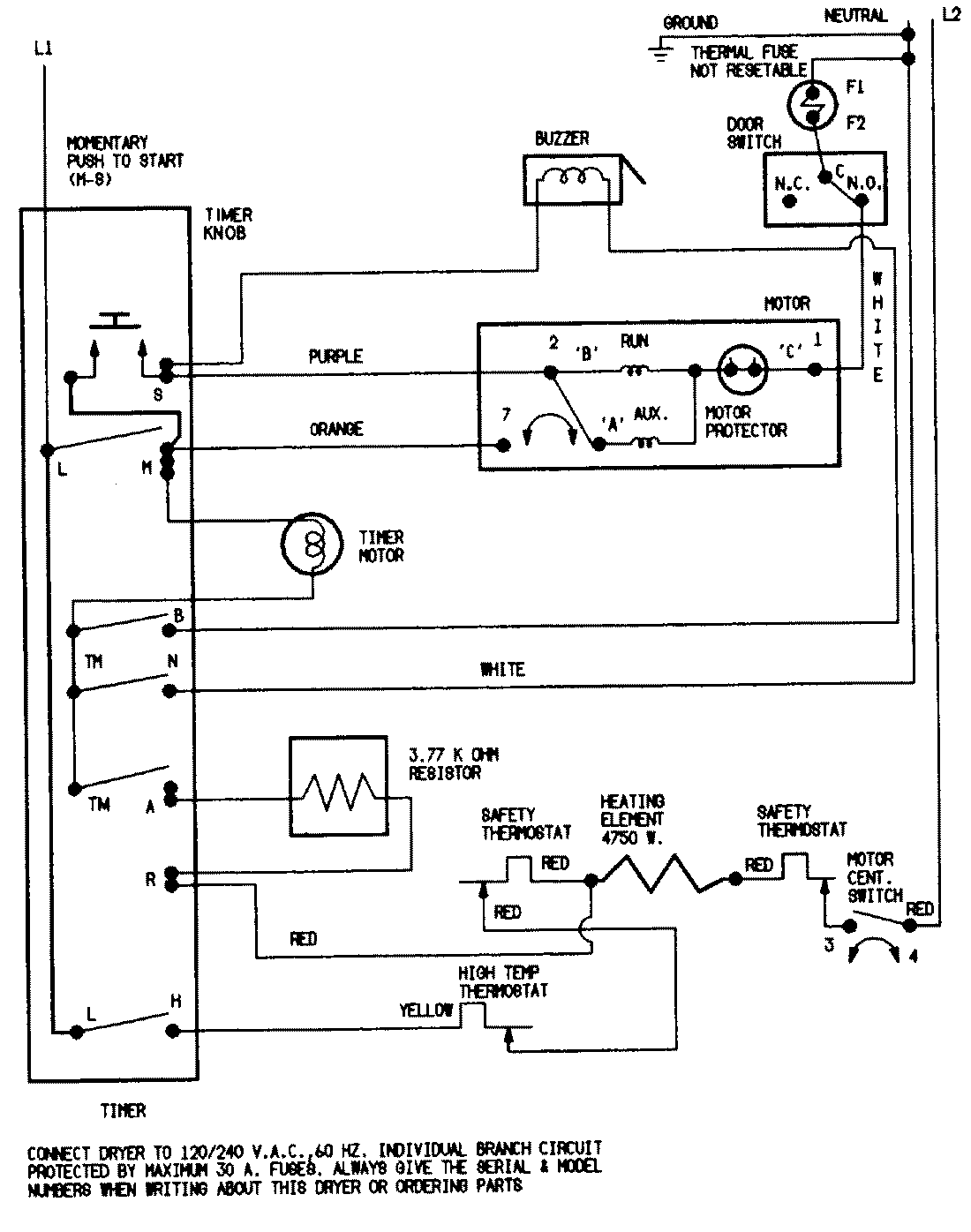
DEN202AC 05 – WIRING INFORMATIONadmin2025-04-26T09:37:24+00:00DEN202AC 05 – WIRING INFORMATION ProductsPositionProductNIMAY 15001202NIMAY 15001210