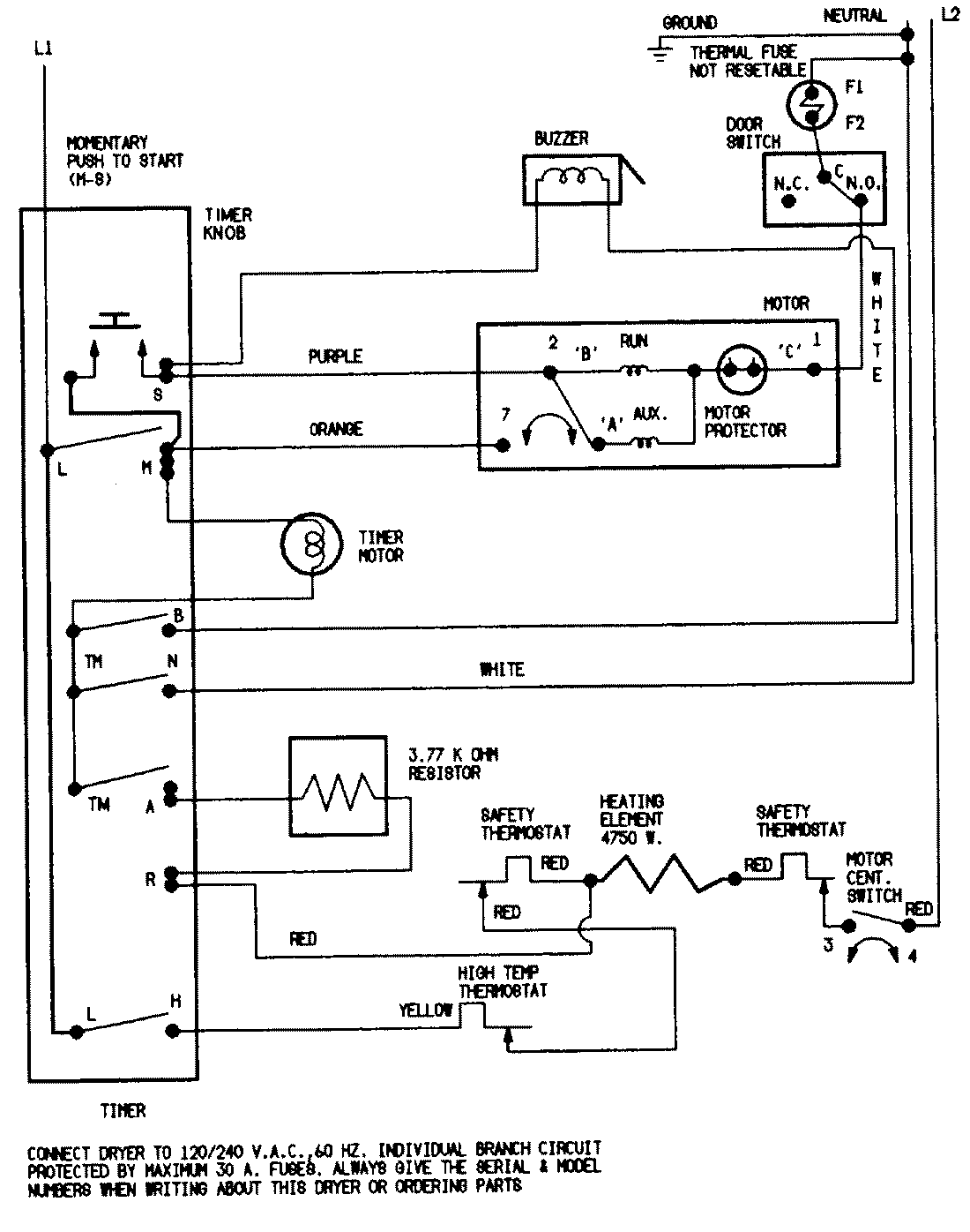
DEN202WC 07 – WIRING INFORMATIONadmin2025-04-26T09:37:35+00:00DEN202WC 07 – WIRING INFORMATION ProductsPositionProductNIMAY 15001202NIMAY 15001210