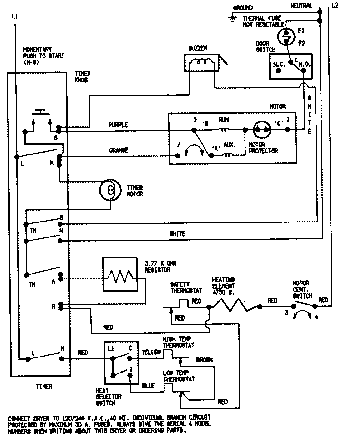
DEN203W 07 – WIRING INFORMATIONadmin2025-04-26T09:38:28+00:00DEN203W 07 – WIRING INFORMATION ProductsPositionProductNIMAY 15001200