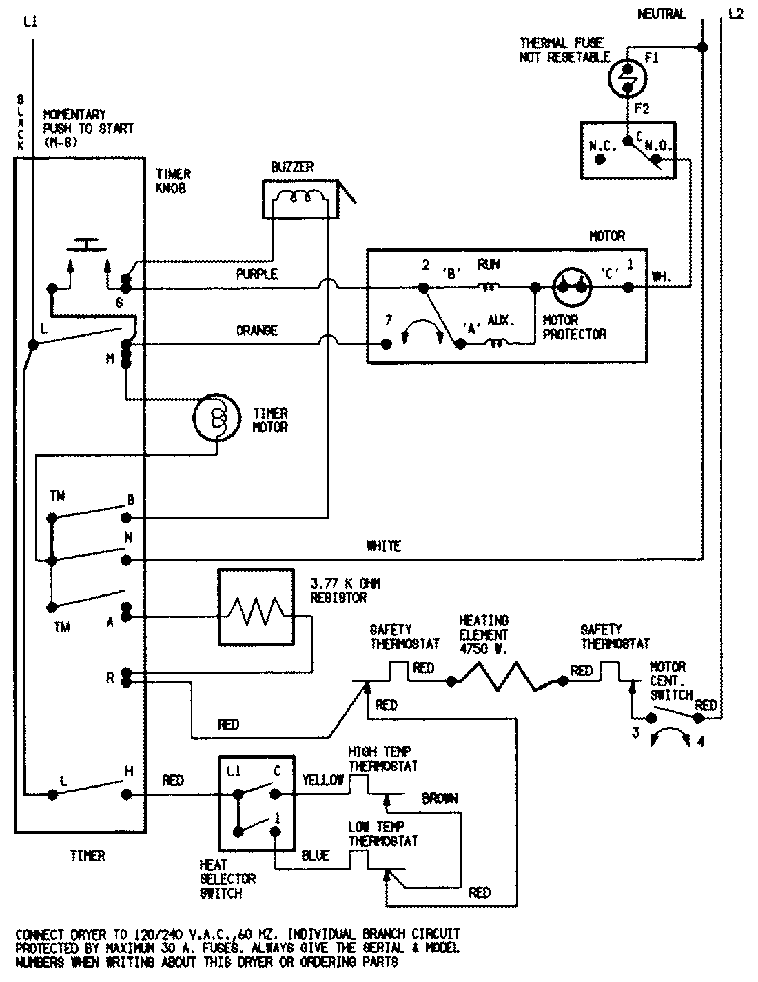
DEN203WC 07 – WIRING INFORMATION

DEN203WC 07 – WIRING INFORMATION

Products

PositionProduct
NIMAY 15001200
NIMAY 15001209