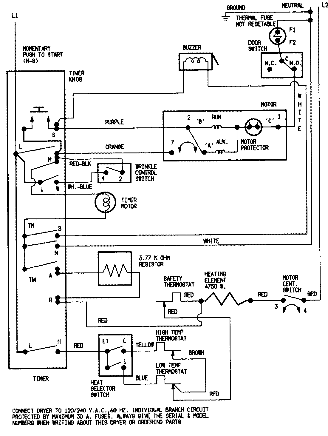
DEN204A 07 – WIRING INFORMATIONadmin2025-04-26T09:38:09+00:00DEN204A 07 – WIRING INFORMATION ProductsPositionProductNIMAY 15001221