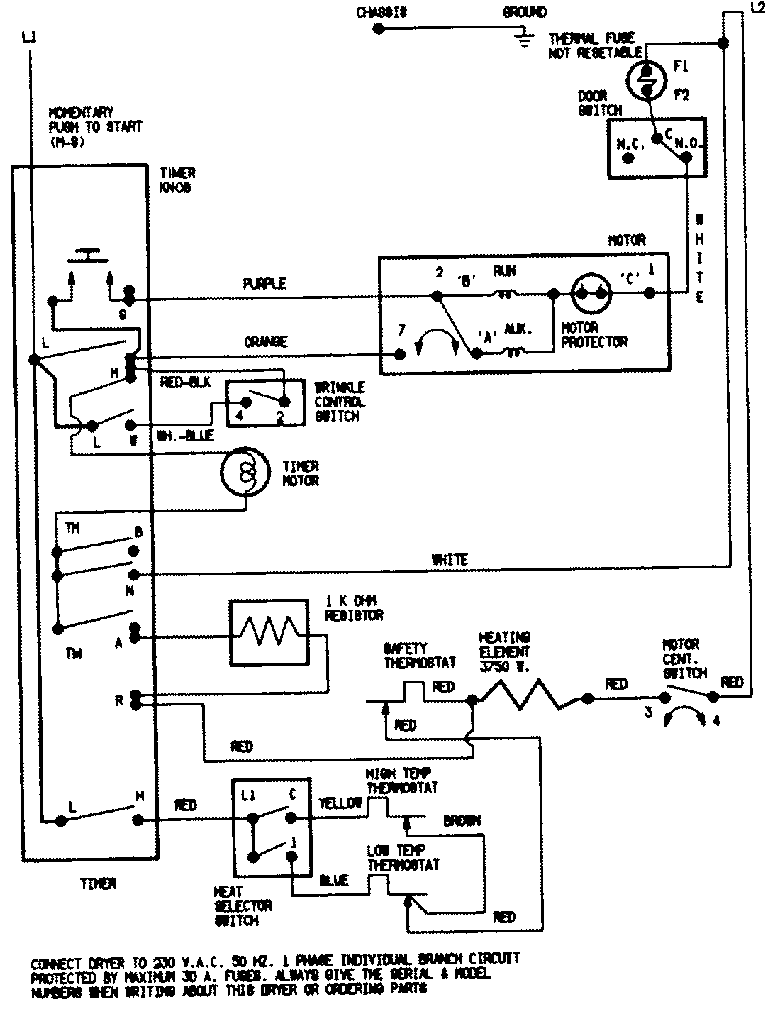
DEN204GV 07 – WIRING INFORMATIONadmin2025-04-26T09:39:48+00:00DEN204GV 07 – WIRING INFORMATION ProductsPositionProductNIMAY 15001230