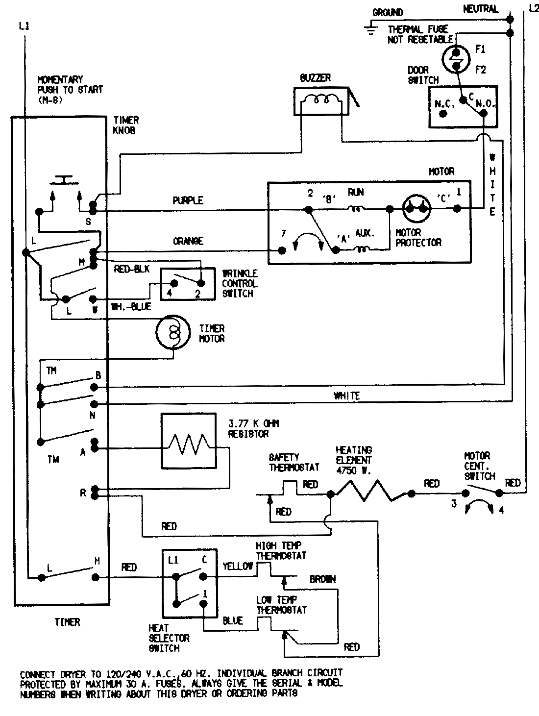
DEN204V 07 – WIRING INFORMATION (DEN204V)admin2025-04-26T09:37:24+00:00DEN204V 07 – WIRING INFORMATION (DEN204V) ProductsPositionProductNIMAY 15001221