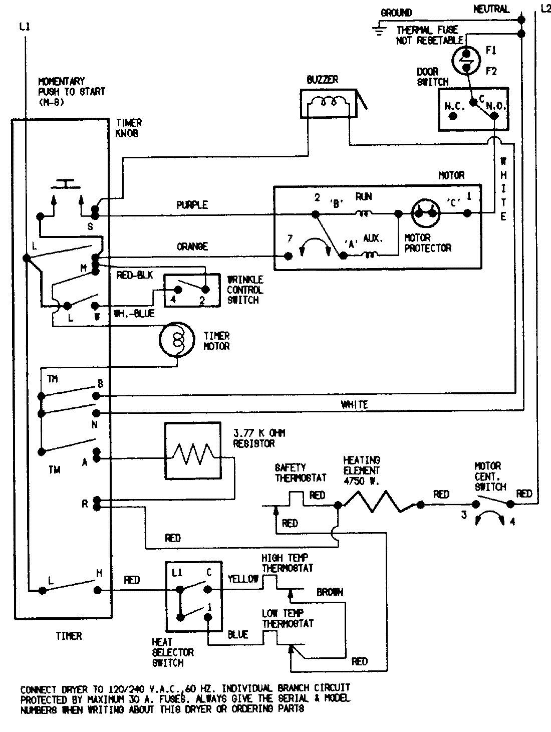
DEN204VC 07 – WIRING INFORMATIONadmin2025-04-26T09:39:58+00:00DEN204VC 07 – WIRING INFORMATION ProductsPositionProductNIMAY 15001221