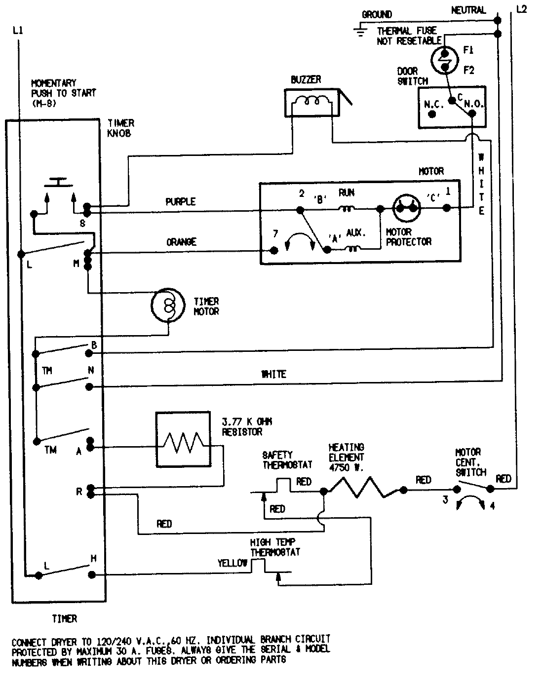
DEP222VC 07 – WIRING INFORMATIONadmin2025-04-26T09:39:07+00:00DEP222VC 07 – WIRING INFORMATION ProductsPositionProductNIMAY 15001202NIMAY 15002558