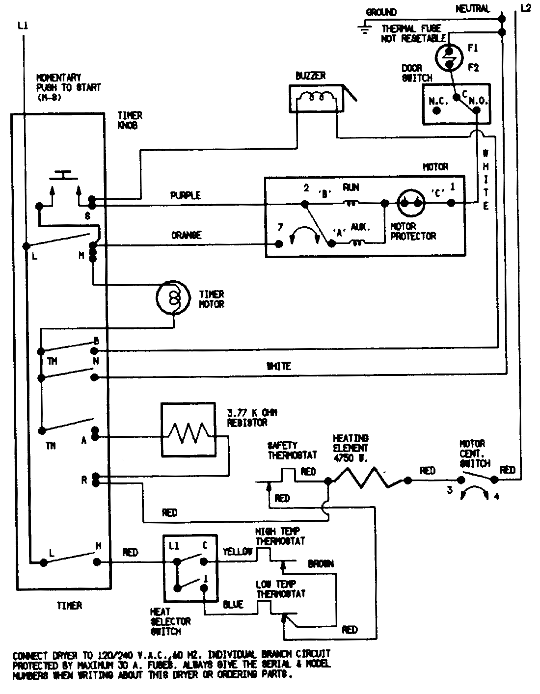
DEP223V 07 – WIRING INFORMATIONadmin2025-04-26T09:41:02+00:00DEP223V 07 – WIRING INFORMATION ProductsPositionProductNIMAY 15001200