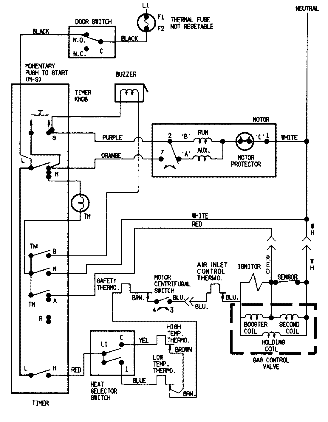
DGN203A 05 – WIRING INFORMATIONadmin2025-04-26T09:36:44+00:00DGN203A 05 – WIRING INFORMATION ProductsPositionProductNIMAY 15001201