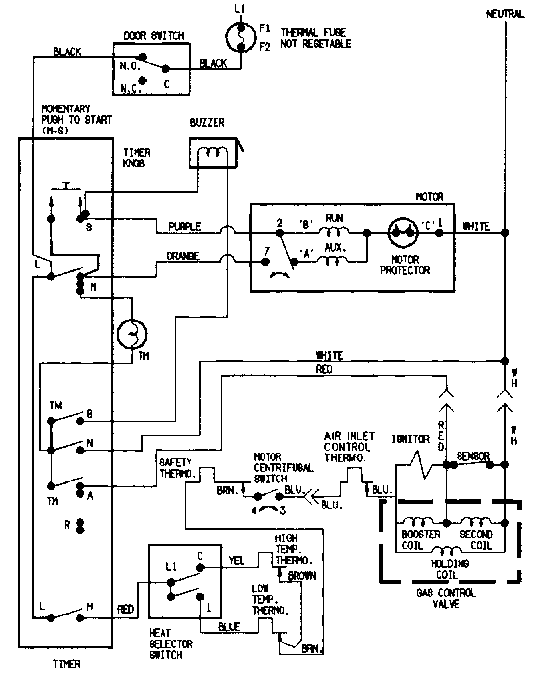
DGN203W 07 – WIRING INFORMATIONadmin2025-04-26T09:37:20+00:00DGN203W 07 – WIRING INFORMATION ProductsPositionProductNIMAY 15001201