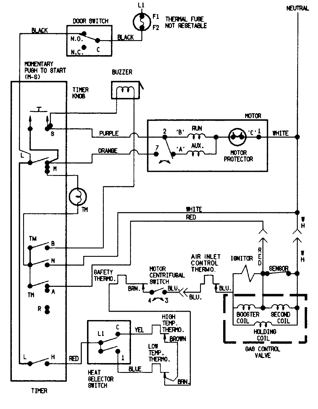
DGP223V 07 – WIRING INFORMATIONadmin2025-04-26T09:35:42+00:00DGP223V 07 – WIRING INFORMATION ProductsPositionProductNIMAY 15001201