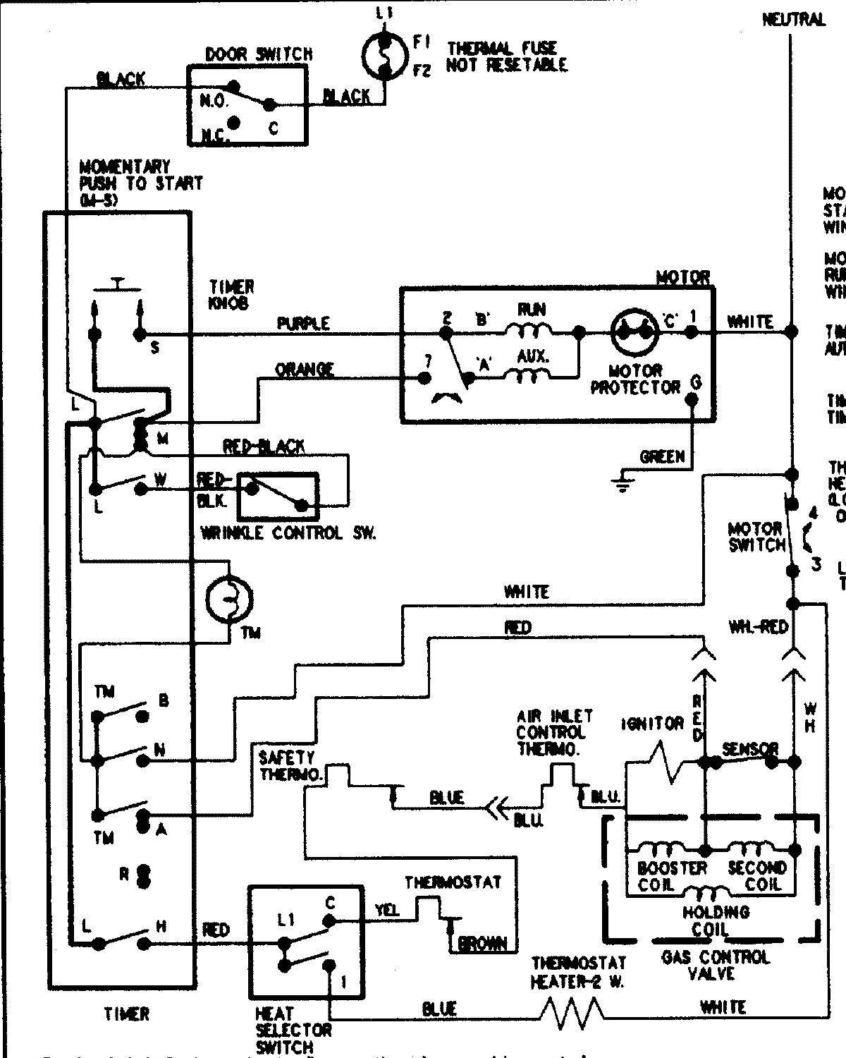
DLE231RAW 08 – WIRING INFORMATIONadmin2025-04-26T08:56:37+00:00DLE231RAW 08 – WIRING INFORMATION ProductsPositionProductNIMAY 15002949