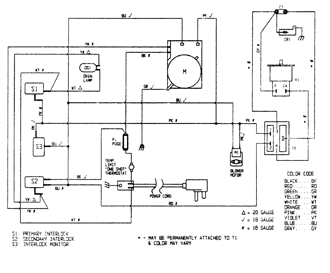
DM80KB-1 05 – WIRING INFORMATIONadmin2025-04-26T08:56:50+00:00DM80KB-1 05 – WIRING INFORMATION ProductsPositionProductNIMAY 15001294