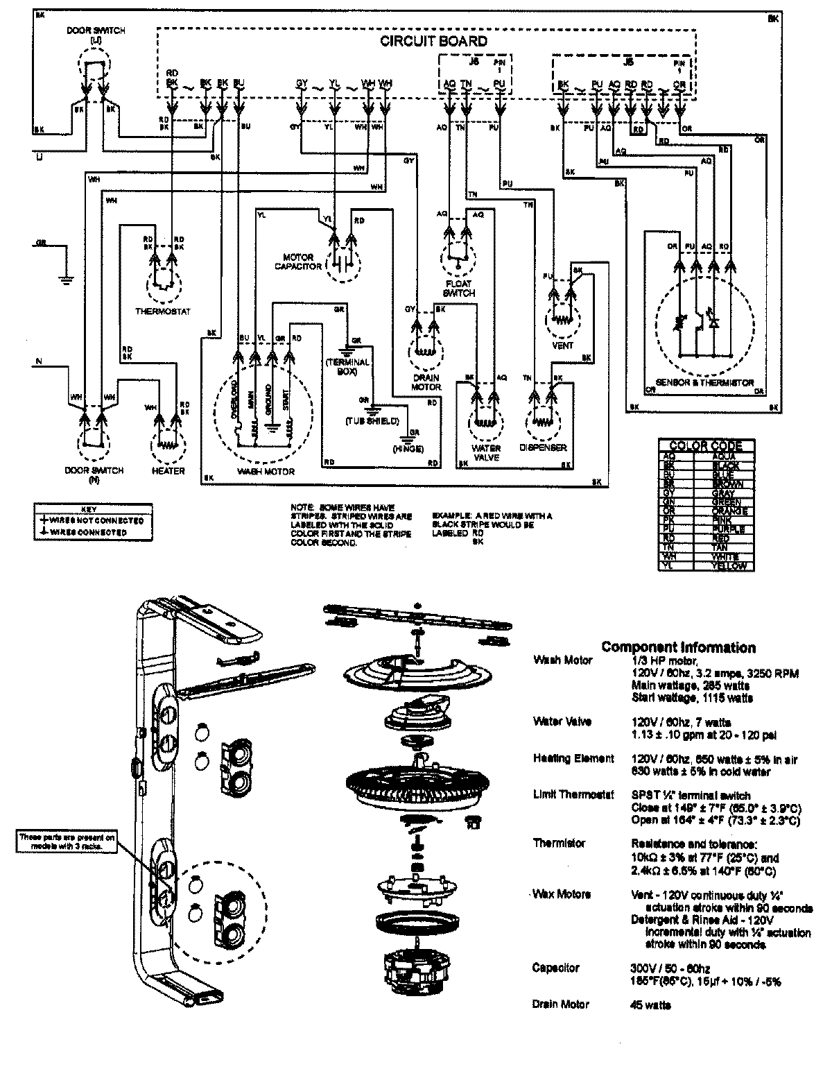
DWD1500AWW 08 – WIRING INFORMATIONadmin2025-04-26T08:45:12+00:00DWD1500AWW 08 – WIRING INFORMATION ProductsPositionProductNIMAY 15003657