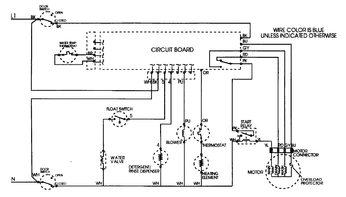
DWU9902AAB 09 – WIRING INFORMATIONadmin2025-04-26T08:44:37+00:00DWU9902AAB 09 – WIRING INFORMATION ProductsPositionProductNIMAY 15001805