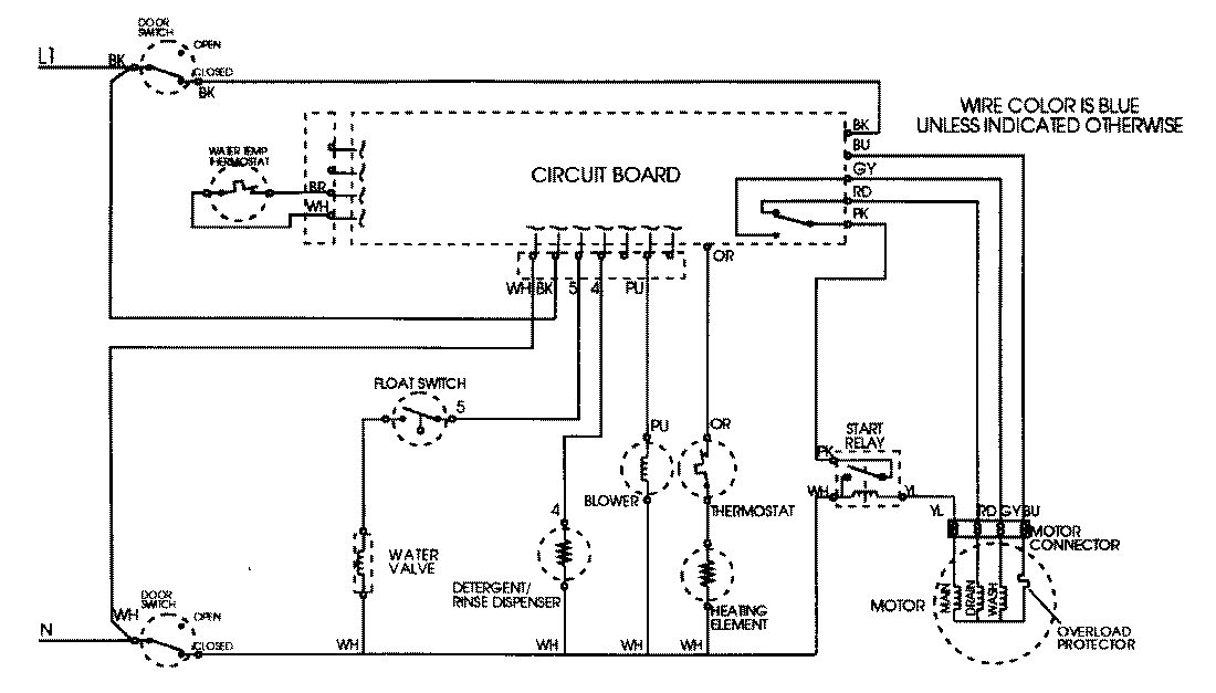
DWU9902AAE 09 – WIRING INFORMATIONadmin2025-04-26T08:44:44+00:00DWU9902AAE 09 – WIRING INFORMATION ProductsPositionProductNIMAY 15001805