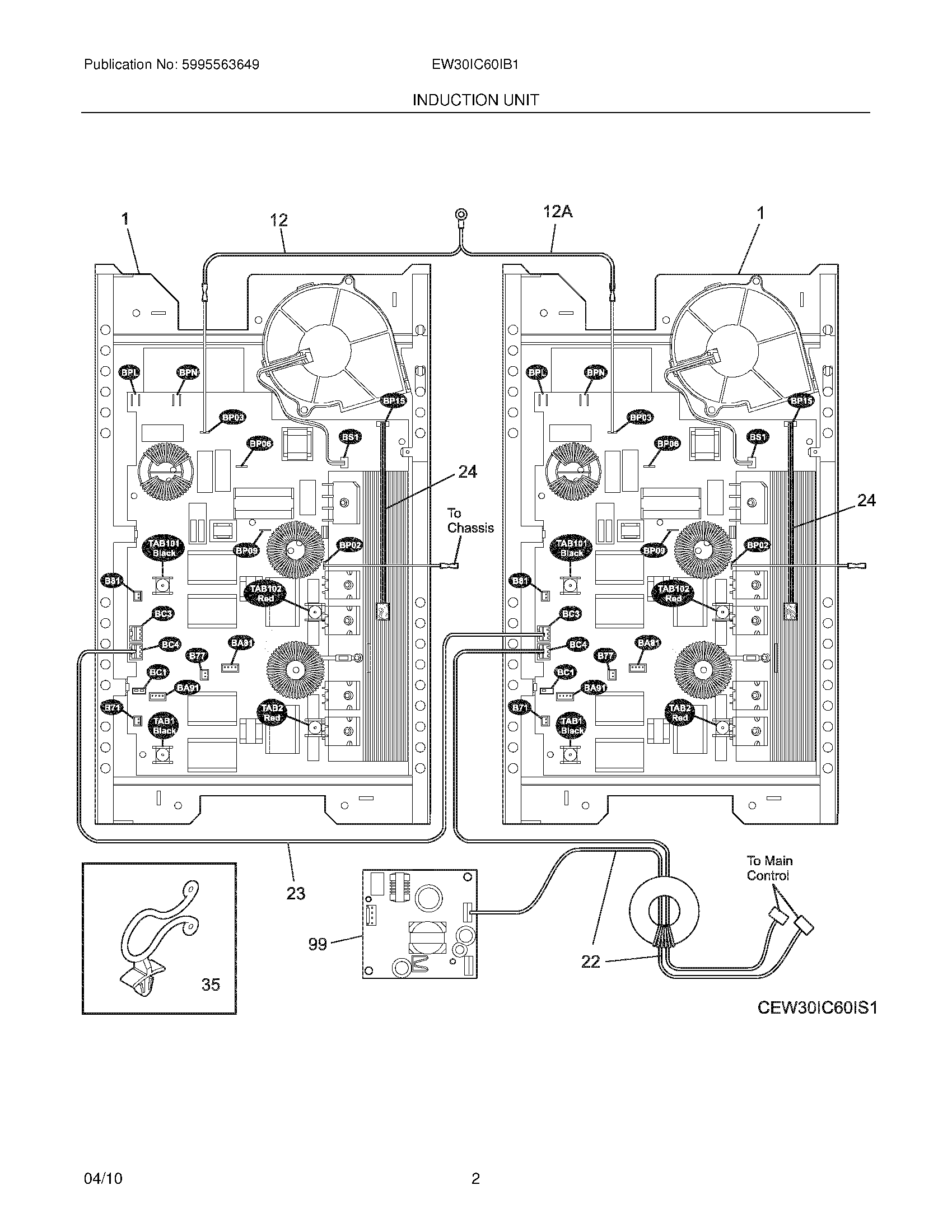
EW30IC60IB1 03 – INDUCTION UNITadmin2025-04-26T08:52:49+00:00EW30IC60IB1 03 – INDUCTION UNIT ProductsPositionProductNIWCI 318402372NIWCI 318394494NIHarness,wiring ,front zone ,to rear zoneNIWCI 5304475958NIWCI 5304475957NISCREW, 6-32 X 3/8", (4)NI5303323140 Frigidaire Oven ScrewNI5304462994 Frigidaire Oven ScrewNI5304464772 Frigidaire Refrigerator Wire TieNI318402377 Frigidaire Harness1WCI 31832963112AWCI 31840239012WCI 31840239122WCI 31840238823Harness,wiring ,generator24Cut-out Assembly,thermal ,(2)35216273000 Frigidaire Refrigerator Strap99318416300 Frigidaire Induction Power Supply Board