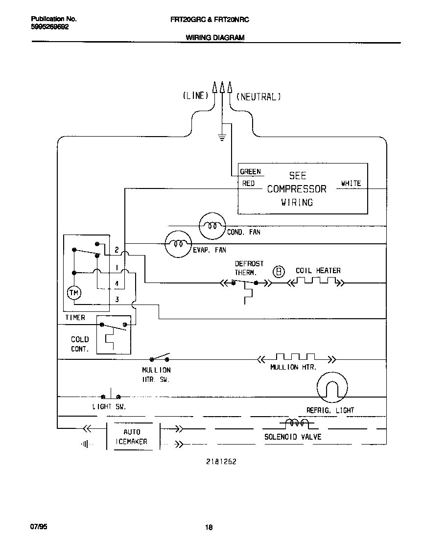
FRT20GRCW0 07 – WIRING DIAGRAMadmin2025-04-26T08:45:05+00:00FRT20GRCW0 07 – WIRING DIAGRAM ProductsPositionProduct1WCI 218126200