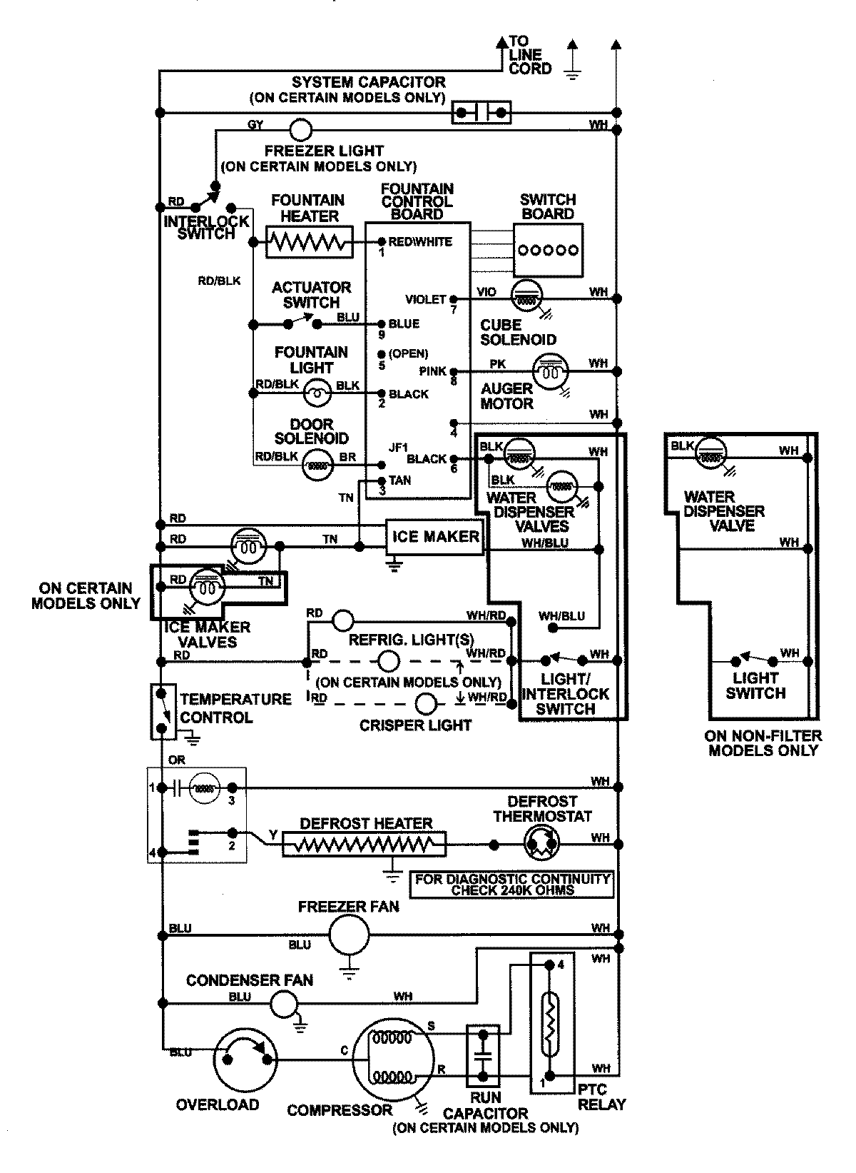
GC2227DEDB 17 – WIRING INFORMATION (REV 23)admin2025-04-26T08:57:38+00:00GC2227DEDB 17 – WIRING INFORMATION (REV 23) ProductsPositionProductNIMAY 15002992