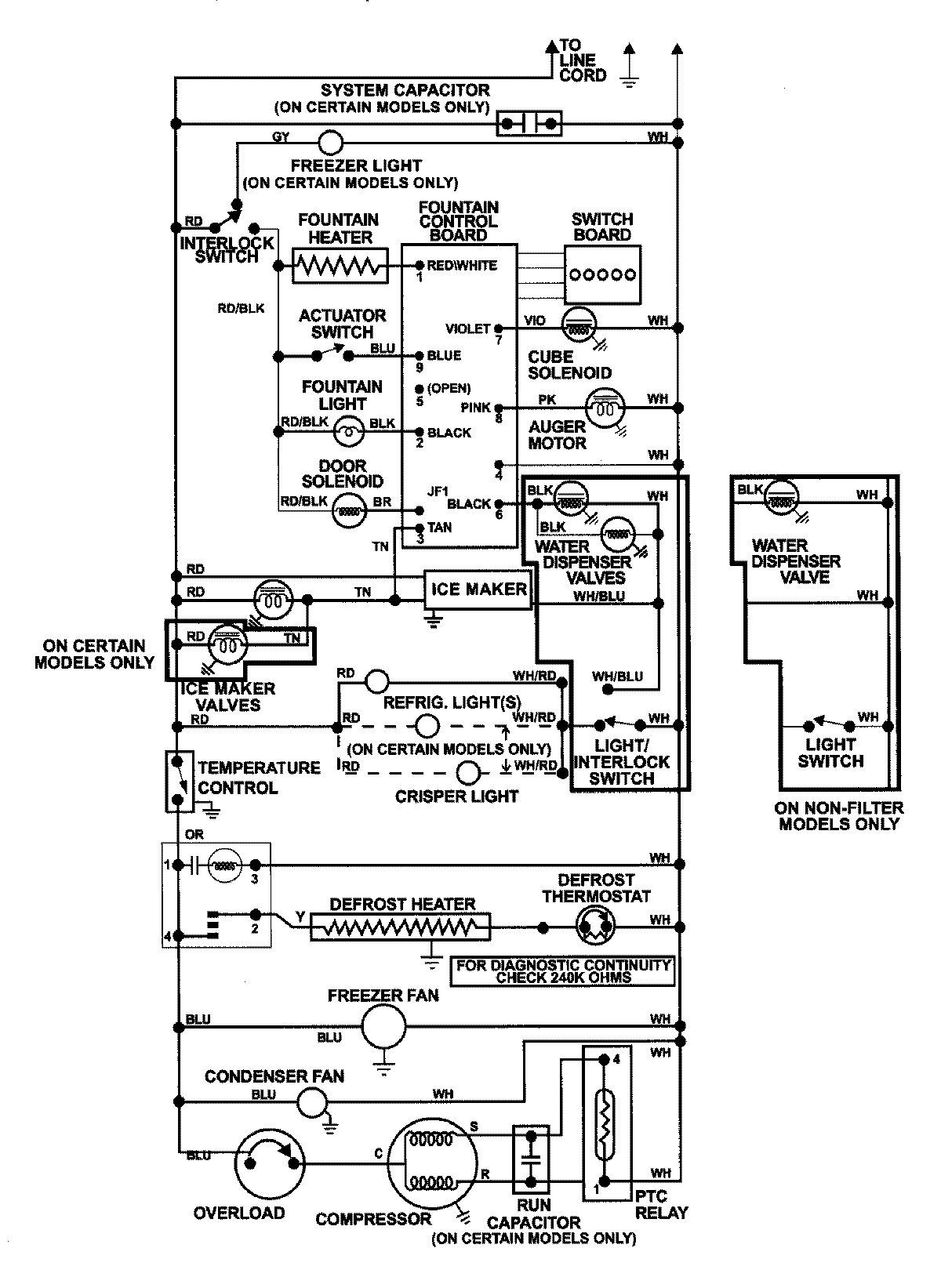
GC2227GEH1 13 – WIRING INFORMATIONadmin2025-04-26T08:57:29+00:00GC2227GEH1 13 – WIRING INFORMATION ProductsPositionProductNIMAY 15002992