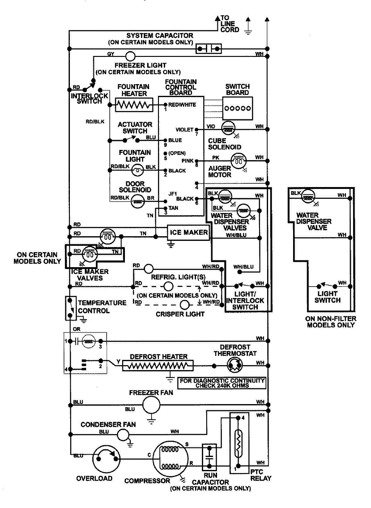
GC2228GEH3 12 – WIRING INFORMATIONadmin2025-04-26T08:57:40+00:00GC2228GEH3 12 – WIRING INFORMATION ProductsPositionProductNIMAY 15002992