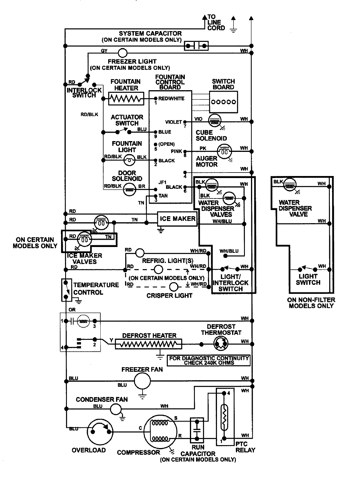
GC2228GEH9 12 – WIRING INFORMATIONadmin2025-04-26T08:57:38+00:00GC2228GEH9 12 – WIRING INFORMATION ProductsPositionProductNIMAY 15002992