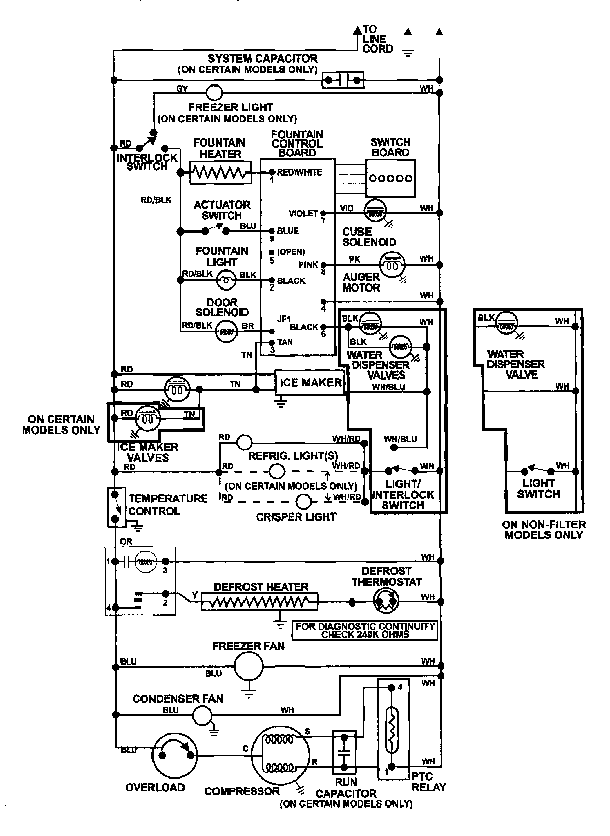
GS2327GEHW 13 – WIRING INFORMATION

GS2327GEHW 13 – WIRING INFORMATION

Products

PositionProduct
NIMAY 15002992