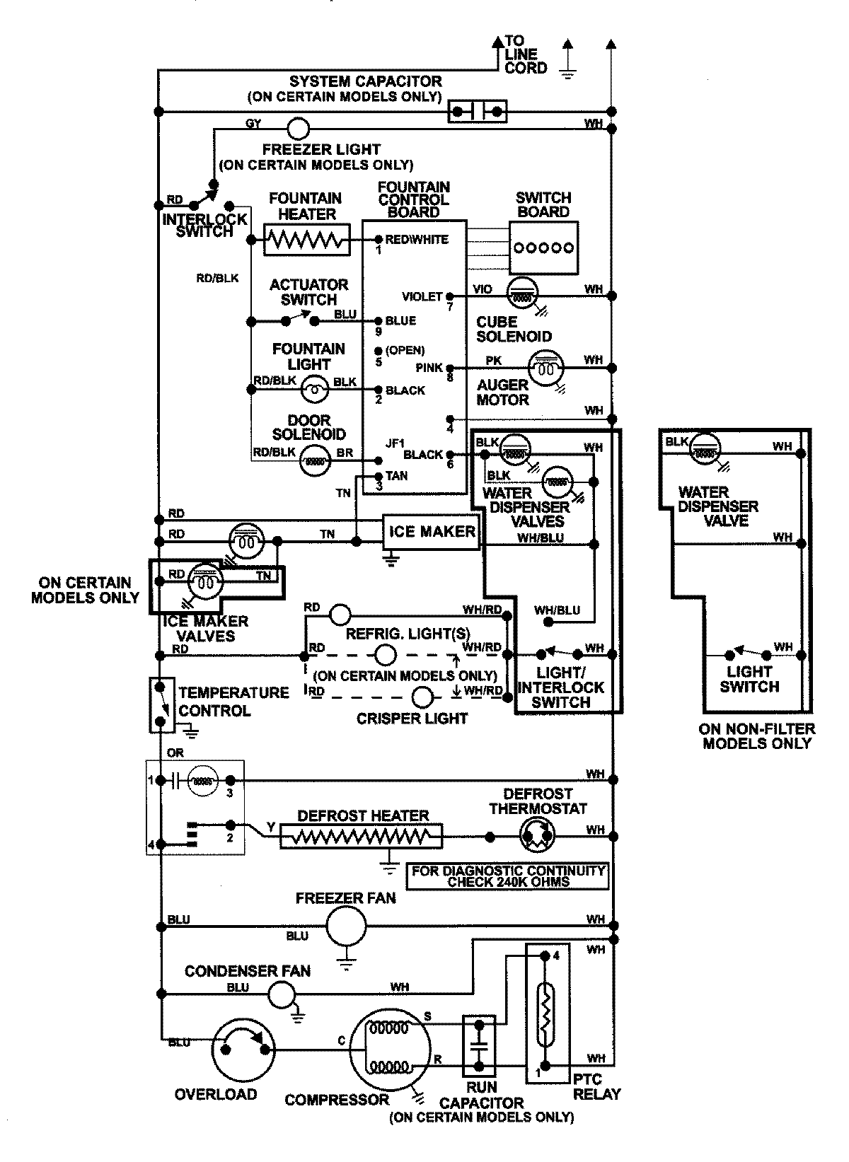
GS2726CEHQ 13 – WIRING INFORMATIONadmin2025-04-26T09:03:46+00:00GS2726CEHQ 13 – WIRING INFORMATION ProductsPositionProductNIMAY 15002992