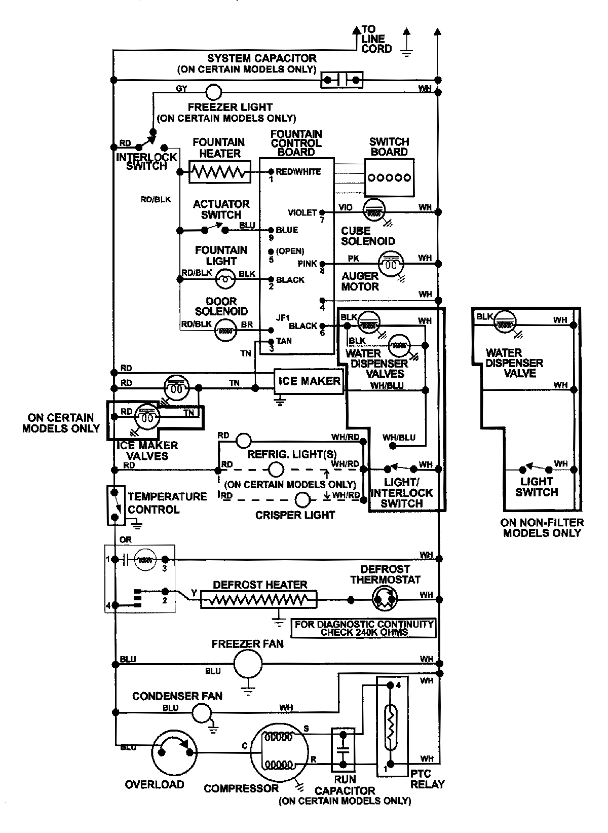
GS2727GAH1 13 – WIRING INFORMATIONadmin2025-04-26T09:04:39+00:00GS2727GAH1 13 – WIRING INFORMATION ProductsPositionProductNIMAY 15002992