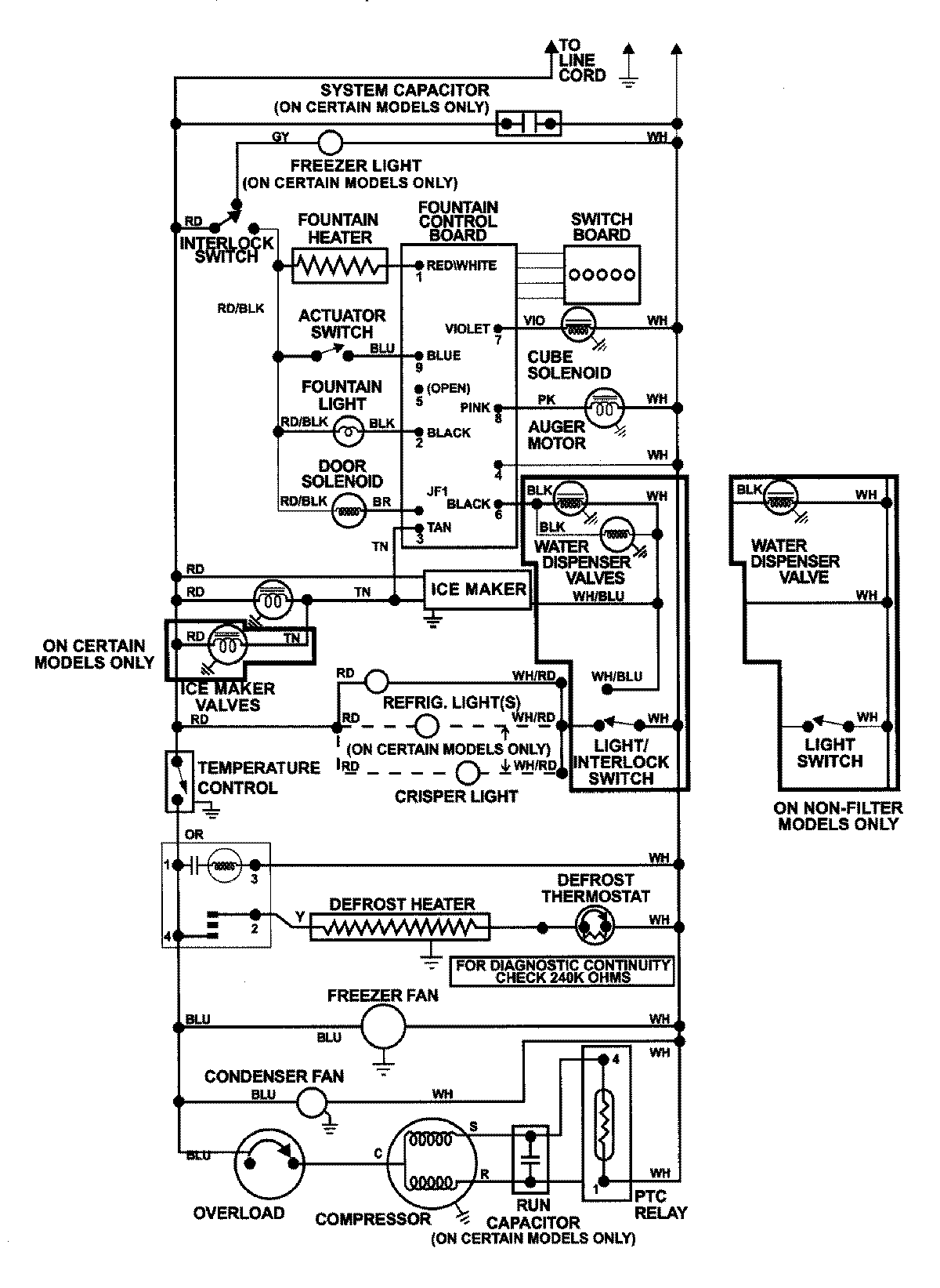
GS2727GEH3 13 – WIRING INFORMATIONadmin2025-04-26T09:02:23+00:00GS2727GEH3 13 – WIRING INFORMATION ProductsPositionProductNIMAY 15002992