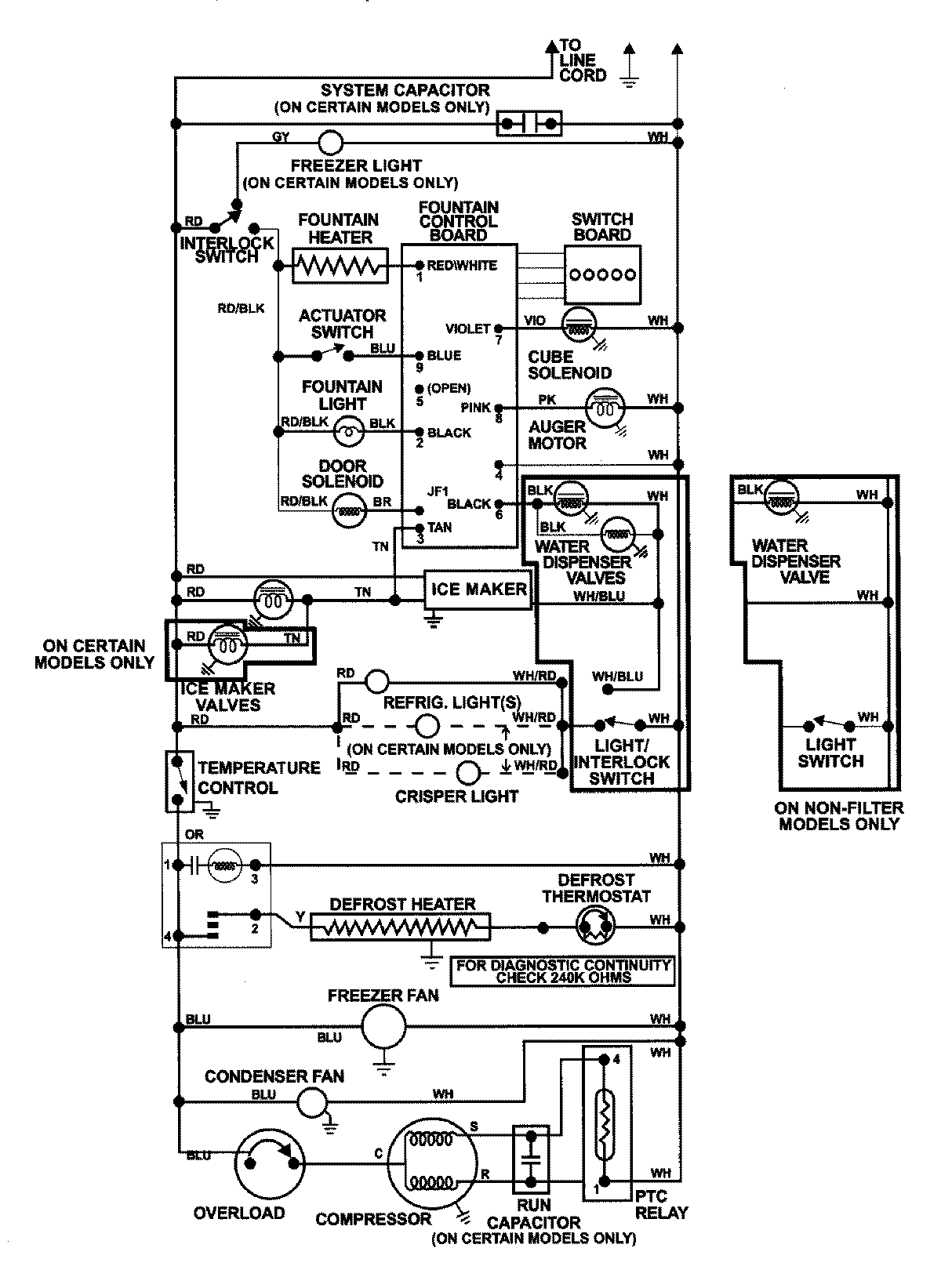
GS2727GEHW 13 – WIRING INFORMATIONadmin2025-04-26T09:02:49+00:00GS2727GEHW 13 – WIRING INFORMATION ProductsPositionProductNIMAY 15002992