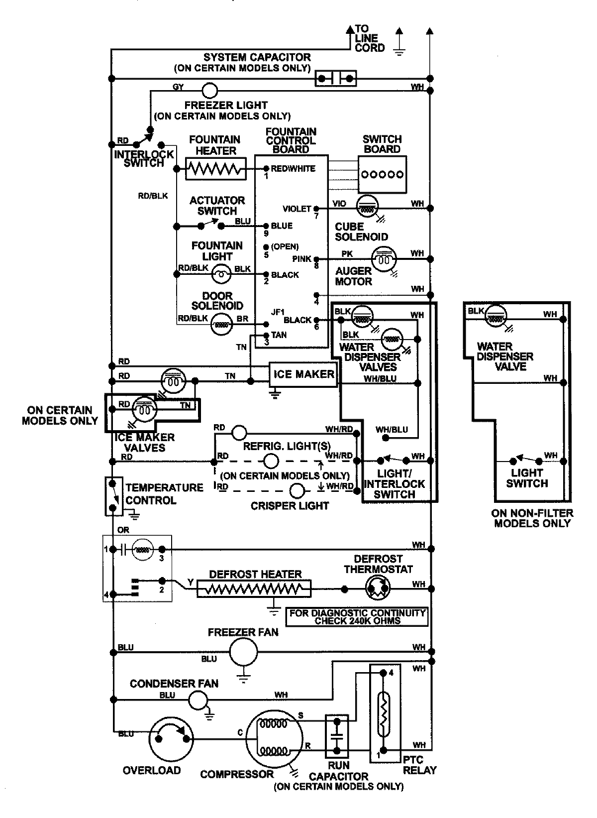
GS2788GKHQ 13 – WIRING INFORMATIONadmin2025-04-26T09:03:05+00:00GS2788GKHQ 13 – WIRING INFORMATION ProductsPositionProductNIMAY 15002992