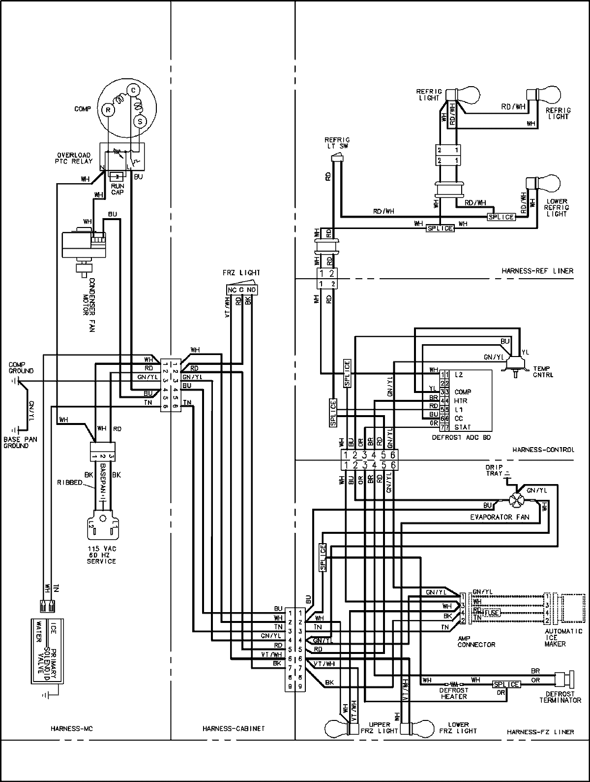
GSB2654HEQ 15 – WIRING INFORMATIONadmin2025-04-26T09:02:16+00:00GSB2654HEQ 15 – WIRING INFORMATION ProductsPositionProductNIMAY 15003627