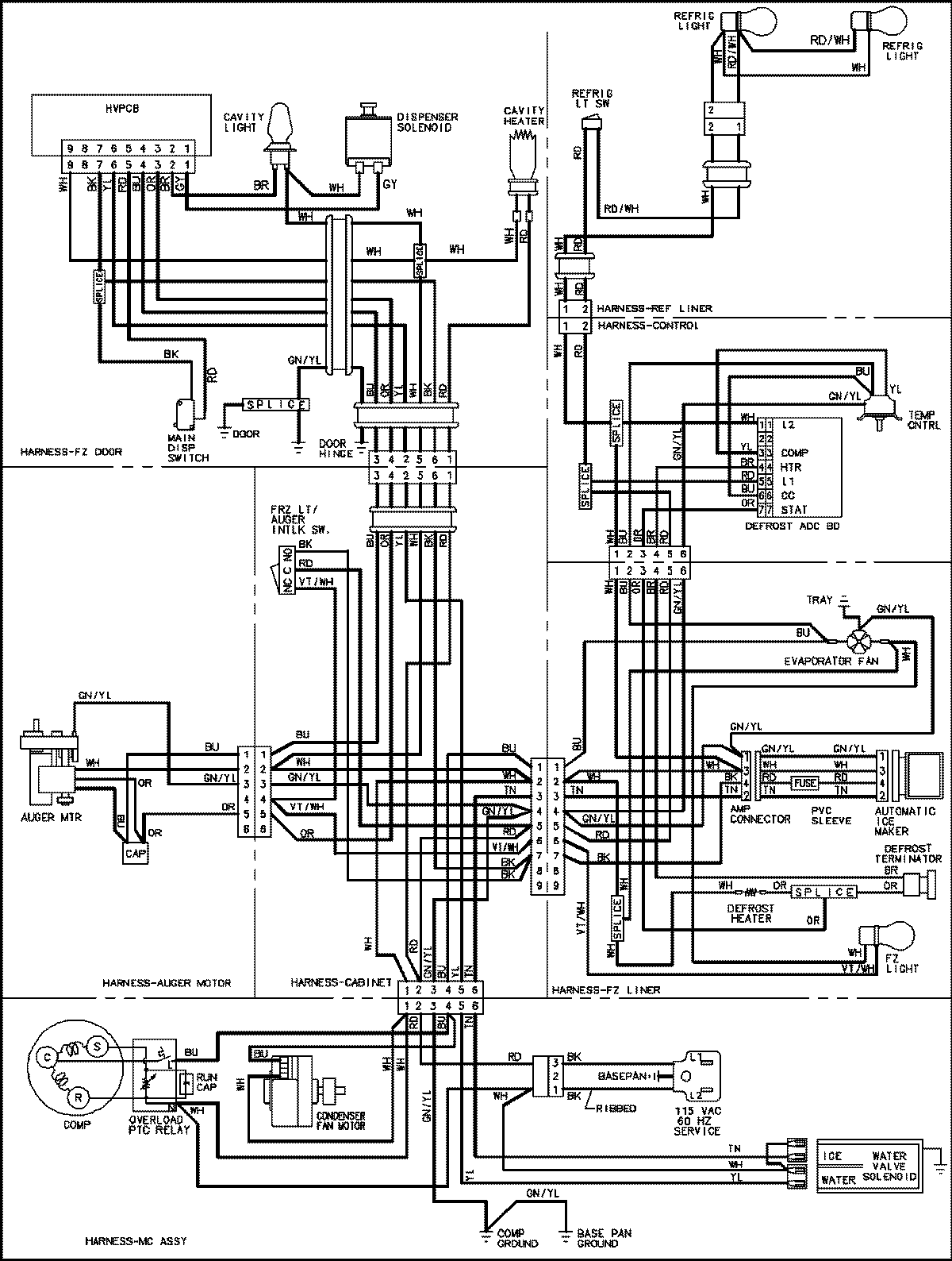
GSD2615HEW 18 – WIRING INFORMATIONadmin2025-04-26T09:02:50+00:00GSD2615HEW 18 – WIRING INFORMATION ProductsPositionProductNIMAY 15003654