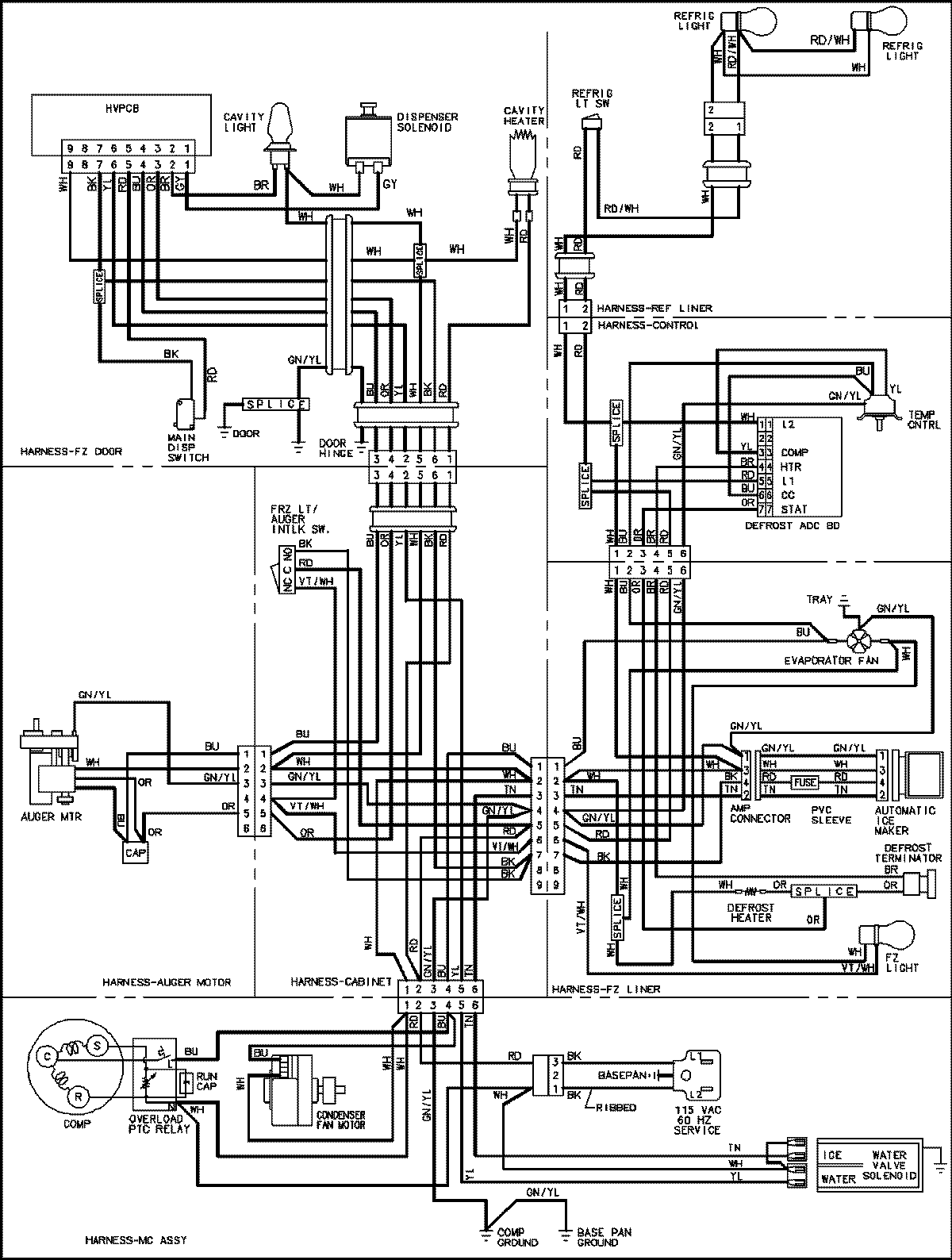
GSD2615HEZ 18 – WIRING INFORMATIONadmin2025-04-26T09:02:15+00:00GSD2615HEZ 18 – WIRING INFORMATION ProductsPositionProductNIMAY 15003654