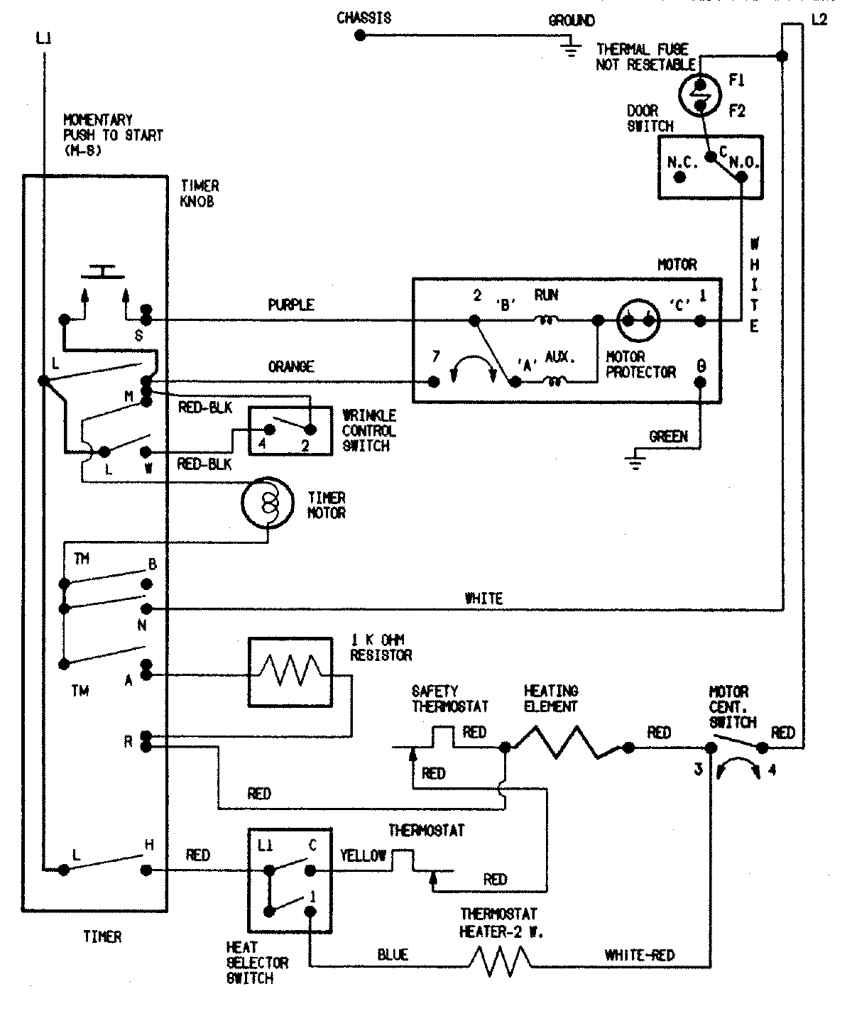
HYE2200AGW 08 – WIRING INFORMATIONadmin2025-04-26T09:22:01+00:00HYE2200AGW 08 – WIRING INFORMATION ProductsPositionProductNIMAY 15002551