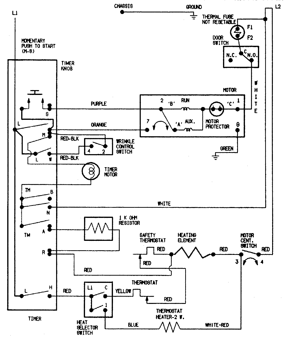
HYE2200AKW 08 – WIRING INFORMATIONadmin2025-04-26T09:20:59+00:00HYE2200AKW 08 – WIRING INFORMATION ProductsPositionProductNIMAY 15002551