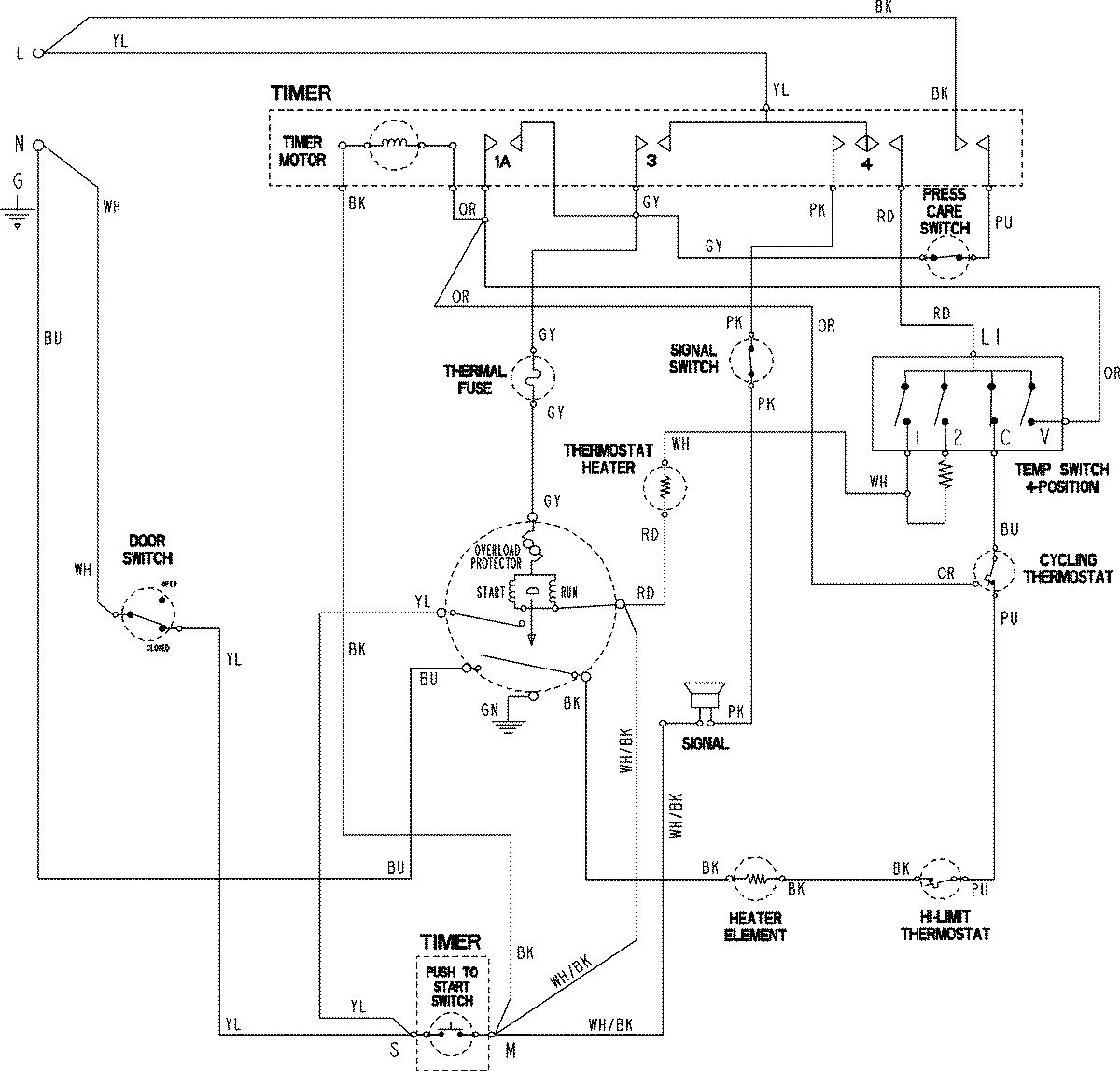
HYE2205AGW 06 – WIRING INFORMATIONadmin2025-04-26T09:20:58+00:00HYE2205AGW 06 – WIRING INFORMATION ProductsPositionProductNIMAY 15003822