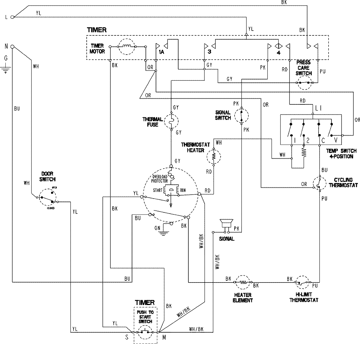
HYE2205AKW 06 – WIRING INFORMATIONadmin2025-04-26T09:22:40+00:00HYE2205AKW 06 – WIRING INFORMATION ProductsPositionProductNIMAY 15003822