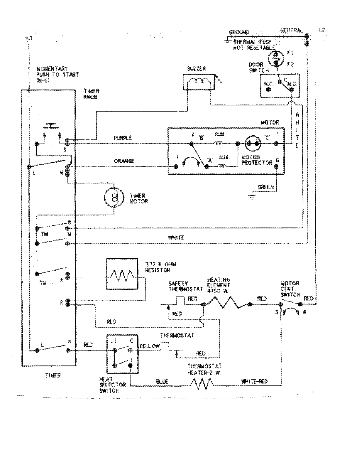
HYE2460AYW 08 – WIRING INFORMATIONadmin2025-04-26T09:21:02+00:00HYE2460AYW 08 – WIRING INFORMATION ProductsPositionProductNIMAY 15002633