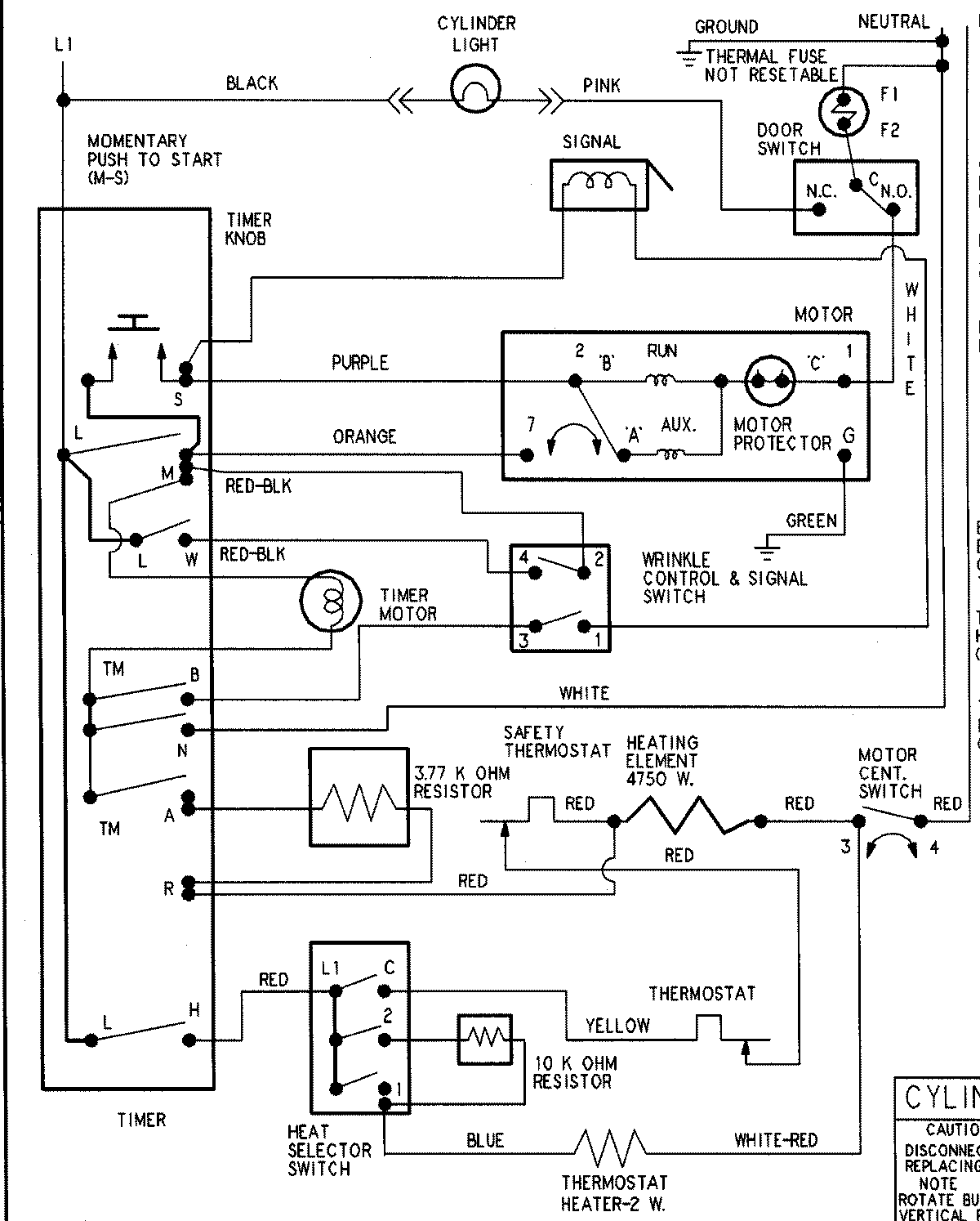
HYE3460AYW 09 – WIRING INFORMATIONadmin2025-04-26T09:19:55+00:00HYE3460AYW 09 – WIRING INFORMATION ProductsPositionProductNIMAY 15003307