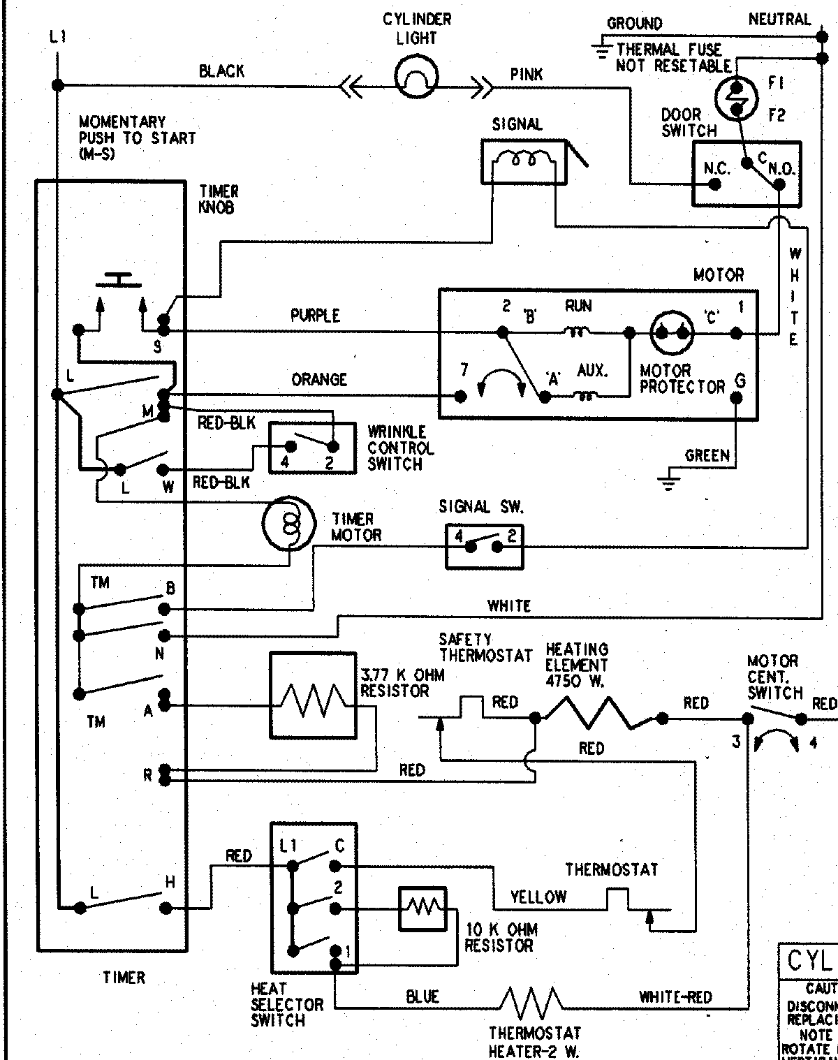
HYE3657AYW 10 – WIRING INFORMATIONadmin2025-04-26T09:20:57+00:00HYE3657AYW 10 – WIRING INFORMATION ProductsPositionProductNIMAY 15003266