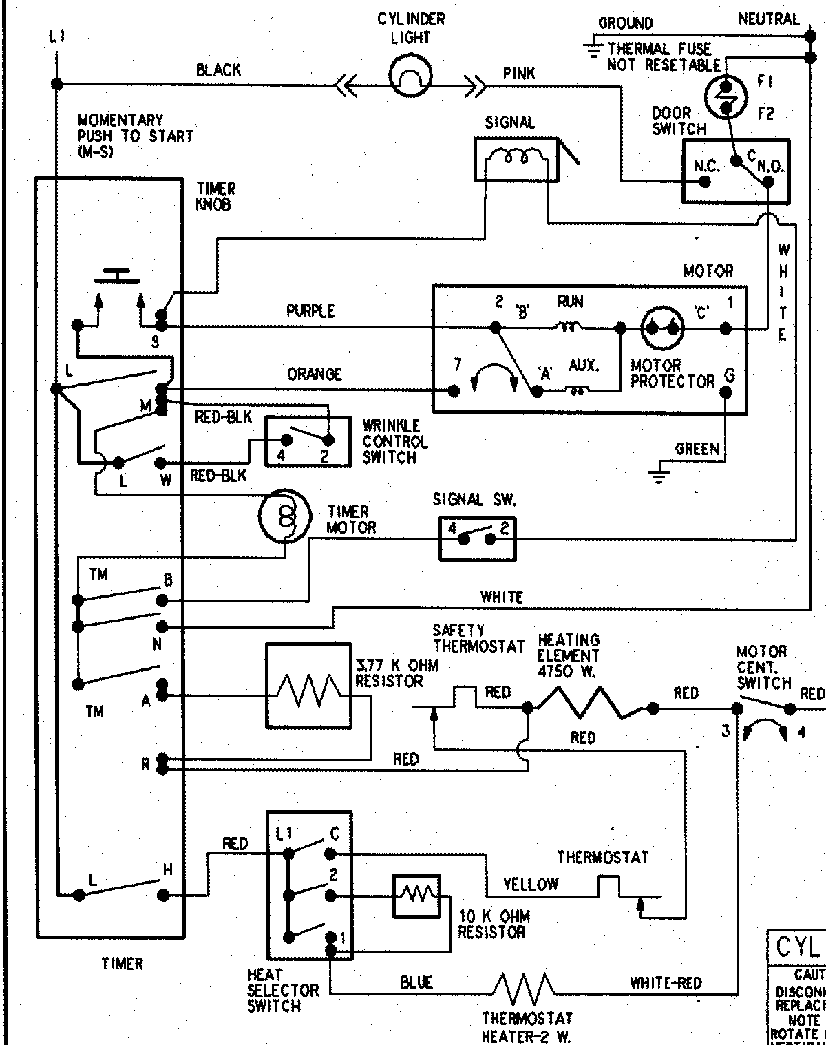
HYE3658AYW 10 – WIRING INFORMATIONadmin2025-04-26T09:22:09+00:00HYE3658AYW 10 – WIRING INFORMATION ProductsPositionProductNIMAY 15003266