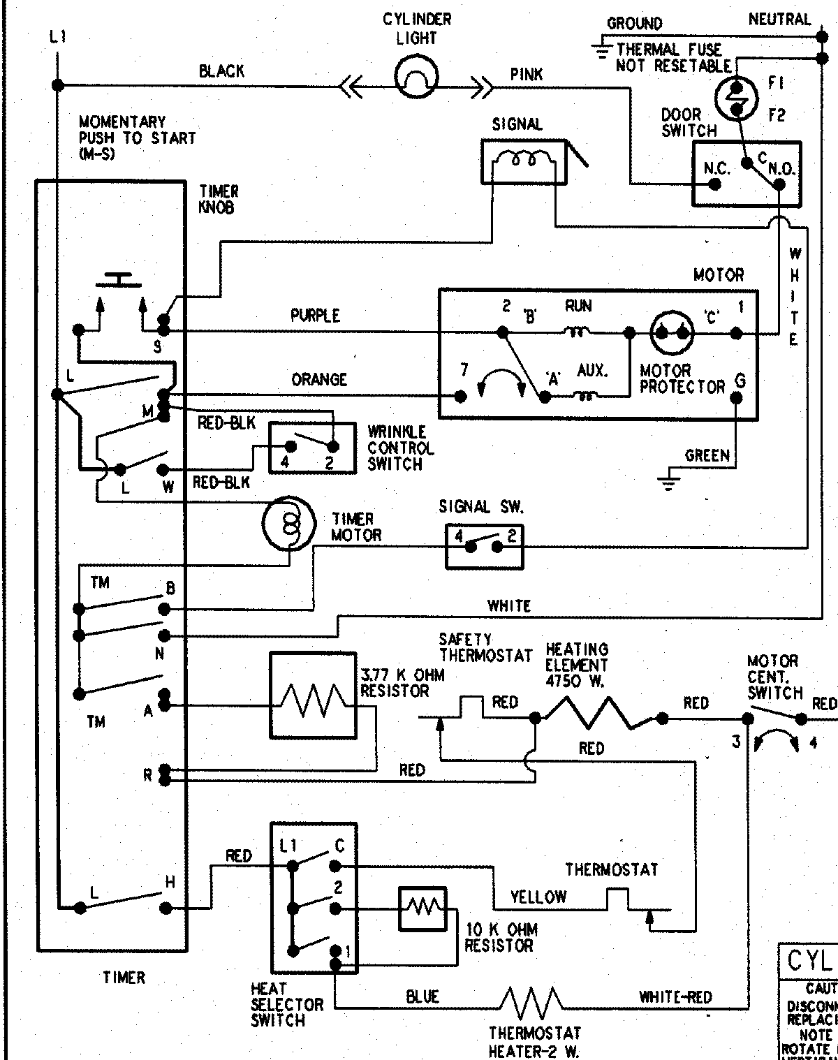
HYE3658AZW 08 – WIRING INFORMATIONadmin2025-04-26T09:20:19+00:00HYE3658AZW 08 – WIRING INFORMATION ProductsPositionProductNIMAY 15003266