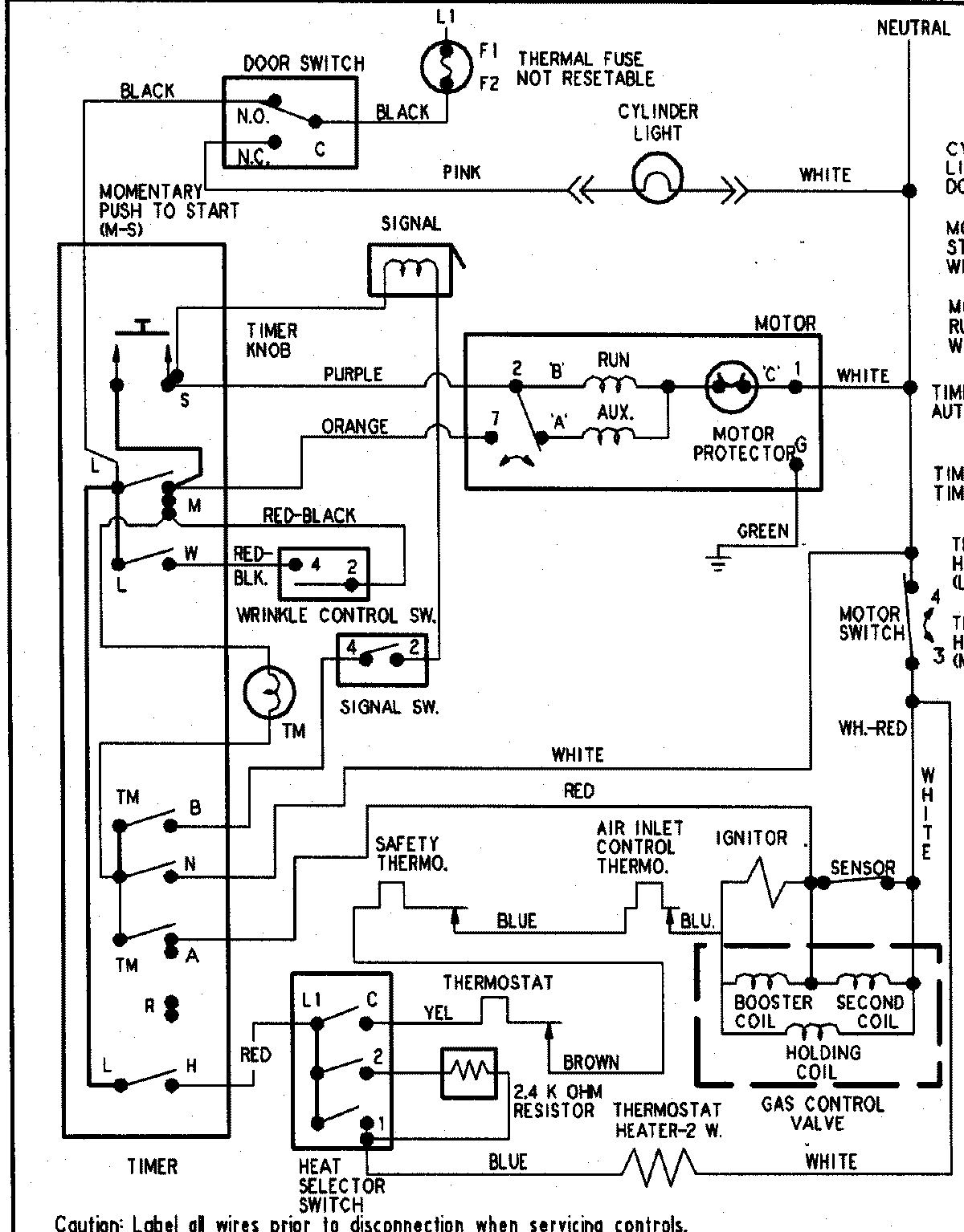
HYG3658AWW 10 – WIRING INFORMATIONadmin2025-04-26T09:21:58+00:00HYG3658AWW 10 – WIRING INFORMATION ProductsPositionProductNIMAY 15003267